Автозапуск двигателя, чтобы садиться в машину было еще приятнее
В данной статье мы поделимся советами, как установить автозапуск двигателя своими руками. Что же собой представляет эта система? Это дистанционный автоматический запуск мотора машины без водителя. Если вас заинтересовала такая перспектива, читайте дальше наши рекомендации.
Поговорим об автозапуске
Работает автозапуск довольно просто: система получает соответствующий сигнал, он может поступать либо от брелка, находящегося у водителя, либо же от установленного таймера, после этого происходит отключение штатных охранных блокировок и запуск стартера. Если все сработало, и движок успешно запустился, то водитель будет немедленно оповещен об этом либо включением поворотника, либо же миганием соответствующего индикатора, находящегося на брелке.
Трудно не оценить по достоинству данную систему, ведь она, пусть не так уж и значительно, облегчает жизнь водителей, так как, установив автозапуск дизельного двигателя или же бензинового, можно забыть о тех долгих минутах, когда сидишь в холоде и прогреваешь машину.
Таким образом, к плюсам дистанционного запуска мотора можно отнести следующее:
- значительная экономия времени;
- вы садитесь в уже прогретый теплый салон;
- доступная ценовая политика.
Однако есть и свои недостатки, среди них:
- возможная разрядка аккумулятора;
- запасной ключ будет использоваться для обхода иммобилайзера, так что с ним придется распрощаться.
Как выбирать модуль автозапуска двигателя?
В принципе, установить систему можно абсолютно на любой автомобиль, разве что машины с механикой лучше оставлять с выключенными передачами, в противном же случае возможен рывок при запуске двигателя
. Но, прежде чем идти в магазин и покупать модуль автозапуска двигателя, нужно обратить внимание на следующие параметры вашей машины: какая в ней установлена коробка переключения передач – АКПП или же классическая механика, тип двигателя, бензиновый или дизель.
И, конечно же, важно определиться, какому способу включения движка вы отдаете предпочтение, автоматическому или же все-таки дистанционному? В первом случае, запуск двигателя осуществляется самостоятельно в установленное ранее время. При втором варианте вы можете на расстоянии простым нажатием кнопки включить его в любой удобный для вас момент. Правда, немного неудобно ограничение действия брелка, всего-то 400 метров, но таким образом все же можно завести движок прямо с балкона, не выходя на улицу.
Как установить автозапуск двигателя – последовательность шагов
Далее подключаем все основные провода системы автозапуска к замку зажигания по схеме, которая указана в инструкции, прилагаемой к сигнализации. В случае, когда авто уже оснащено штатным иммобилайзером, необходимо дополнительно приобрести «обходчик» (дополнительный модуль, в который будет вкладываться второй ключ зажигания).Таким образом, во время автоматического или же дистанционного запуска движка с этого ключа будет считываться информация и передаваться прямо на замок зажигания.
Теперь на тахометр авто, генератор или же датчик масла подключается провод контроля автозапуска. Запрограммируйте блок автозапуска двигателя согласно инструкции. Для того чтобы была возможность экстренного отключения данной системы, проводят еще один провод от блока модуля к ручному или же к основному тормозу. На этом операция закончена, как видно, тут не требуется больших затрат физических, лишь немного поломать голову в электронике.
youtube.com/embed/5zFe3tbqmiY?rel=0″ frameborder=»0″ allowfullscreen=»»/> Оцените статью: Поделитесь с друзьями!
Автозапуск своими руками
На чтение 2 мин. Просмотров 794 Опубликовано Обновлено
Мастера иногда отказывают автовладельцам в подключении функции автозапуском, мотивируя тем, что система ненадежна и может привести к неприятным последствиям.
Доля правды в этих утверждениях, конечно, есть, но при правильной и разумной установке и подключении, эта функция становится практически безопасной.
Из серьезных недостатков останется лишь пару нюансов:
- снижение надежности от угона (на авто с иммобилайзером).
- возможное примерзание колодок стояночного тормоза зимой.
Но если с первой проблемой можно бороться, например, устанавливая блок обхода иммобилайзера (речь о нем пойдет ниже) в труднодоступных местах, то от второй проблемы не застрахован, получается никто, так как правилами ПДД указано что стоянка автомобиля должна осуществляться на стояночном тормозе (ручнике) в том числе и зимой.
Для того чтобы подключить автозапуск своимируками необходимо докупить блок обхода иммобилайзера (или отключить его в настройках блока управления если возможно) он будет имитировать ключ зажигания и даст возможность завести двигатель. Докупить или изготовить датчик «нейтрали» (если подключение будет на «механику»)
Существует много различных сигнализаций, а также огромное количество марок автомобилей со своими различными особенностями, но принципы работы автозапуска одинаковые.
Необходимо только разобраться с расположением элементов и проводки.
Существует два типа автозапуска: для механической коробки передач и автоматической коробки. Различие в том, что для «автомата» не надо покупать или изготавливать датчик нейтральной скорости. Там будет использоваться лампочка или датчик «паркинга», в остальном же подключение идентичное.
Подключение
Следуя инструкции от сигнализации необходимо подключить следующие провода:
- к кнопке включения лампочки ручника (без ручника автозапуск не сработает)
- к датчику нейтрали или паркинга (чтобы исключить запуск на скорости), для автомата можно использовать «лампочку указатель» паркинга)
- по инструкции, или на свой выбор, если не указано, подключаем определитель запуска двигателя (это может быть тахометр, лампочка зарядки или давления масла, ЭБУ)
- подключаемся к педали тормоза (если не было подключено ранее)
- запитываем печку или кондиционер (рекомендуем малые обороты)
- монтируем схему обхода ключа зажигания (указана в инструкции)
- подключаем и хорошо прячем систему обхода иммобилайзера
- собираем блок реле (согласно схемы)
Далее программируем время включения стартера, время паузы для определения запуска и время второго включения стартера, если двигатель не запустился, если необходимо, запрограммироват
Типовая схема подключения системы управления двигателем:
Проверяем работоспособност
преимущества системы запуска автомобиля без сигнализации с мобильного телефона, установка и схема подключения модуля своими руками
Модуль автозапуска GSM обеспечивает возможность дистанционного управления основными узлами автомобиля или охранного комплекса через телефон или компьютер в зависимости от модели «гаджета». Устройство можно как подключить к установленной автосигнализации, так и использовать автономно без нее. Если автомобиль оборудован противоугонной системой, то перед использованием модуля надо убедиться в возможности их совместной работы.
Содержание
Открытьполное содержание
[ Скрыть]
Описание и комплектация
Описание элементов, из которых состоит модуль автостарта автомобильного двигателя:
- Блок управления, оснащенный микропроцессором. Предназначается для обработки сигналов, поступающих с «мобильника» или «сигналки». Устройство производит сбор информации и анализ параметров, передающихся с датчиков и контроллеров.
Также блок позволяет устанавливать основные функции и управлять исполнительными механизмами и элементами авто. - Датчики, позволяющие обеспечить более длительный ресурс эксплуатации силового агрегата. В комплект поставки модуля может входить несколько регуляторов и контроллеров — давления масла в системе смазки, температуры мотора и т. д. С помощью показаний этих устройств модуль определяет, можно ли производиться автоматический запуск двигателя. Кроме того, блок может оснащаться датчиком положения передач. Если рычаг трансмиссии выставлен в положение скорости, а не «нейтрали», то мотор завестись не сможет.
- Устройство для предпускового обогрева дизельного силового агрегата. Позволяет предварительно прогреть основные элементы мотора перед стартом.
Какие функции выполняет
Основная опция устройства заключается в контроле состояния транспортного средства, а также автоматического запуска двигателя.
Разные модели устройств позволяют произвести установку работы функций:
- Удаленного старта силового агрегата по команде, отправленной с мобильника.
Запуск двигателя может производиться по звонку, при передаче сообщения или посредством использования приложения для смартфона. - Старт мотора по будильнику. Опция настраивается на работу в определенное время и конкретные дни недели.
- Периодический пуск силового агрегата по таймеру. Пользователь может запустить ДВС (двигатель внутреннего сгорания) через определенный интервал, который составляет от 1 до 24 часов.
- Старт мотора автоматически по температуре агрегата. Рабочий диапазон обычно составляет от — 1 до -30 градусов с шагом 1°С. Двигатель проработает в течение периода времени, настраивающегося пользователем. Если пуск должен осуществляться при -10 °С, то когда температура воздуха снизится до этого предела, датчик отправит команду на реле зажигания. Это приведет к замыканию контактов на замке и началу работы стартерного механизма, который прокрутит коленвал и заведет мотор.
- Охрана транспортного средства в режиме удаленного запуска.
- Определение координат автомобиля посредством использования GSM каналов связи.

- Дистанционная блокировка силового агрегата.
- Предупреждение автовладельца о выезде транспортного средства из зоны контроля. Ее радиус действия устанавливает водитель.
- Отчет перед пользователем в случае превышения заданной скорости передвижения авто.
- Предупреждение автовладельца об эвакуации либо укатывании транспортного средства.
Принцип действия
Алгоритм работы GSM модуля при реализации автозапуска такой:
- На блок поступает внешний сигнал. Он может отправляться с мобильного устройства или от одного из датчиков.
- Производится включение предпускового подогревателя, если двигатель оснащен соответствующей функцией.
- Топливо подается к мотору по магистралям из бака.
- Выполняется отключение блокиратора силового агрегата, если он оборудован иммобилайзером. Включается режим автостарта ДВС.
- Производится диагностика состояния электронного оборудования в авто, эту задачу осуществляет сам модуль или противоугонная система.
Также выполняется проверка уровня напряжения в электросети. - Включается зажигание, активируется стартерное устройство, узел начинает прокручивать коленвал мотора.
- Двигатель авто производит подготовку топливовоздушной смеси для старта.
- Выполняется автозапуск силового агрегата.
Если на одном из описанных этапов возникли ошибки, мотор не заведется. Информация об этом отправляется на телефон в виде сообщения или через мобильное приложение.
Модуль автозапуска GSM может не сработать, если автомобиль оборудован сигнализацией и штатным иммобилайзером — между противоугонной системой и блокиратором возникнет конфликт. Для решения проблемы транспортное средство должно быть оснащено блоком обхода «иммо».
Преимущества и недостатки
Перечень основных плюсов GSM модулей:
- Качественная подготовка мотора к автоматическому старту. Это позволяет не допустить быстрый износ элементов агрегата.
- Возможность обеспечения комфортных условий в салоне авто.
Если автовладелец установил модуль, то может завести двигатель, одновременно настроив работу отопительного устройства или системы кондиционирования. - Наличие функций оповещения автовладельца о действии блока.
- Возможность создания полноценного противоугонного комплекса вместе с автосигнализацией.
- Сохранность гидравлической системы в грузовых транспортных средствах. При периодическом запуске в холодное время года автовладелец может предотвратить замерзание основных элементов этого узла.
Минусы, которые пользователи выделяют в своих отзывах:
- Повышенный расход топлива. Чтобы избежать этого недостатка, необходимо правильно настроить основные параметры работы модуля. В противном случае двигатель машины будет функционировать на более высоких холостых оборотах, которые устройство считает оптимальными. С проблемой повышенного расхода горючего пользователь может столкнуться, некорректной настроив автозапуск по температуре либо таймеру.
- Возможность выхода из строя глушителя, если автоматический старт используется постоянно в холодное время года.
Выхлопная труба при низких температурах обмерзает, а при их перепадах, когда производится пуск, внутри нее собирается конденсат. Это приводит к разрушению конструктивных компонентов, поэтому при настройке пользователь должен правильно отрегулировать параметр длительности работы ДВС. В среднем — десять минут. - Удаленный запуск двигателя может быть опасен для автомобиля, когда модуль не оснащен датчиком контроля передач. Если пользователь забыл включить нейтральную скорость или поднять ручной тормоз, автомобиль после старта может покатиться.
Канал «ОбломOFF ART» в своем видеоролике подробно рассказал о недостатках автоматического старта мотора.
Способы автозапуска
Метод управления устройством зависит от характеристик конкретной модели.
Способы удаленного старта с помощью мобильного телефона:
- Звонок на номер СИМ-карты, установленной в устройстве.
Перечень команд определяется производителем и подробно описывается в инструкциях пользования. Предварительно СИМ-карта вставляется в специальный отсек в модуле и активируется. Для осуществления звонка баланс должен быть положительным. - СМС-сообщение. После передачи сообщения силовой агрегат заводится или останавливается. Надо учитывать, что СМС оплачиваются, в соответствии с действующими тарифами мобильного оператора.
- Приложения для Android и iOS. На телефонах с системой Windows Phone утилита не запустится. Название программы зависит от производителя модели и вместе с сайтом, откуда можно загрузить приложение, указывается в сервисной документации.
Как установить блок GSM на авто?
Процесс монтажа устройства:
- Производится отключение зажигания, всего электрооборудования и аккумуляторной батареи.
- Выполняется снятие приборной комбинации, чтобы получить доступ к блоку управления противоугонной системой, обычно он располагается над панелью.
Если в машине нет охранного комплекса, то устройство устанавливается за контрольным щитком. Предварительно его надо демонтировать и полностью отключить все подсоединенные разъемы. Для решения задачи может потребоваться снятие автомобильной аудиосистемы и центральной консоли, все зависит от особенностей конкретного транспортного средства. - Выполняется демонтаж микропроцессорного блока управления сигнализацией. От устройства надо отсоединить колодки с кабелями.
- Производится разбор корпуса модуля противоугонной системы. Для этого надо открутить болты, которые фиксируют две части устройства. Если сигнализация рассчитана на работу с GSM-блоком, то внутри микропроцессора должен быть специальный отсек для его монтажа. На плате отмечаются все места для соединений.
- Затем в сам GSM модуль вставляется СИМ-карта мобильного оператора. В случае с устройствами от Старлайн она входит в комплектацию. Карточки от других провайдеров предварительно активируются. Также пользователь должен выключить опцию ввода персонального пароля при запуске модуля.

- Производится обратная сборка всех компонентов, демонтированных ранее. Пользователь устанавливает на место приборную панель и подключает к ней все разъемы.
- Если модуль устанавливается автономно, то нужно произвести его подсоединение. При наличии автоматической трансмиссии в авто оно выполняется до разрыва электролинии коробки передач. Силовые контакты на большинстве современных моделей не используются.
- Все электроцепи, в соответствии со схемой, необходимо оснастить предохранительными компонентами, желательно использовать плавкие детали. Устройства должны быть рассчитаны на работу с током 25 ампер.
- Контактные элементы системы зажигания надо подключить так, чтобы при эксплуатации модуль не блокировал функционирование выключателя.
Канал «Модули автозапуска» в своем видеоролике показал пример самостоятельной установки устройства на автомобиль ВАЗ 2110.
Как настроить автозапуск с мобильного телефона?
Простой вариант настройки основных параметров на примере модуля Старлайн:
- На компьютере открывается интернет-браузер.
Для изменения рабочих значений нужно зайти на официальный веб-ресурс производителя, адрес указывается в сервисном пособии. - На главной странице сайта с правой стороны внизу имеется форма для регистрации и идентификации пользователя. Надо нажать на клавишу «Настройка маячка».
- В этом окне пользователь должен выбрать соответствующее действие: настройка нового модуля или изменение параметров уже установленного устройства.
- Нажимается кнопка «Начать настройку». Откроется новое окошко, где надо указать модель GSM модуля. Также пользователь должен ввести номер мобильного телефона, который будет применяться для управления устройством. Необходимо отметить способ оповещения владельца авто и настроить время действия маячка.
- После ввода информации на телефон потребителя поступает сообщение с подтверждением. В тексте смс содержатся данные для идентификации пользователя в приложении.
Как выбрать модуль
Чтобы приобрести качественное устройство, рекомендуется учитывать следующие критерии подбора:
- Тип транспортного средства.
Универсальные GSM модули могут функционировать на любых авто, независимо от разновидности системы питания двигателя (бензин, дизельное топливо или газ). Применение устройства на авто с ручными коробками передач имеет определенные нюансы. Современные производители часто предлагают пользователям маячки, разработанные непосредственно для автоматических трансмиссий. - Стоимость. С учетом цены, ассортимент моделей сводится к определенному классу устройств. Недорогие модули имеют слабый функционал. Не рекомендуется отдавать предпочтение слишком дешевым «девайсам», поскольку на практике они быстро выходят из строя и начинают работать со сбоями.
- Метод управления двигателем — ручной или автоматический вариант. В первом случае пуск производится только по команде с пейджера или мобильного устройства. Во втором можно настроить автозапуск в указанное время или конкретный день.
- Способ управления модулем. Современные устройства могут функционировать синхронизировано с сотовыми телефонами.
Но существуют модели, позволяющие настроить управление с использованием коммуникатора от противоугонной системы.
Канал «AutoPulse» рассказал о выборе GSM устройств, а также о характеристиках «девайса» StartFone.
Популярные производители
Самые популярные модули от известных брендов:
- Старлайн М17 — выполнен в небольшом пластиковом корпусе и может применяться не только для автозапуска, но и мониторинга состояния авто. Возможно использование «девайса» на большегрузных транспортных средствах, контейнерах, мотоциклетной технике. Устройство позволяет обеспечить мониторинг местоположения авто. Эта модель оснащается микрофоном и датчиком движения, позволяющими прослушивать салон и определять перемещения кузова. Для управления может использоваться мобильное приложение или просто сотовый телефон.
- SIM800L.
Данный модуль обладает стандартным интерфейсом и позволяет работать с автомобилем посредством использования GPRS и GSM каналов. Устройство оснащается трансивером, позволяющим произвести дополнительное подключение антенных адаптером для обеспечения более качественного сигнала при передаче. Базу модуля составляет микропроцессор на платах МТ6260SА и RF7176. Для управления «девайсом» может применяться компьютер, специально для этого он оснащается USB-выходом. - Конвой АРС-300, позволяет настроить автоматический пуск двигателя, в соответствии с температурой воздуха или напряжением в электросети. Использование устройства возможно на транспортных средства с ручной или механической коробками передач независимо от типа силового агрегата. В Конвой АРС-300 реализована опция «Турботаймер», позволяющая настроить работу дизельного мотора при отключении зажигания. Имеется функция «ShortStop», с помощью которой можно включить режим защиты на авто с заведенным двигателем.
- Phantom PC-7. Сигнализации Фантом не имеют возможности автозапуска, но в некоторых моделях может быть настроена опционально.
Блок оснащается специальной колодкой, с помощью которой производится подключение устройства к модулю управления противоугонной системой. - MS-A5. Если верить производителю, то эта модель является универсальной и может работать с любым охранным комплексом. Но на практике без сбоев модуль MS-А5 функционирует только с некоторыми моделями автосигнализаций Starlker и Sputnik. Для подключения устройства используется цифровой интерфейс. Питание «девайса» осуществляется от бортовой сети, поэтому устанавливать его на большегрузы и мотоциклетную технику нельзя.
Сколько стоит
Купить GSM модули можно примерно по таким ценам:
| Наименование | Стоимость, руб |
| Старлайн М17 | 5000-5800 |
| SIM800L | 500-1000 |
| Конвой АРС-300 | 1900-2500 |
| Phantom PC-7 | 1500-2000 |
| MS-A5 | 1000-1500 |
Цены актуальны для трех регионов: Москва, Челябинск, Краснодар.![]() | |
Как сделать систему автозапуска с телефона своими руками
Не рекомендуется приступать к самостоятельной сборке устройства при отсутствии опыта в подобных делах. Неправильная работа модуля может привести к блокировке двигателя с невозможностью ее отключения.
Что учитывать при проектировании автозапуска?
Собирать устройство необходимо в случае наличия данных о времени, на протяжении которого осуществляется старт силового агрегата. Идеальное значение — около 0,7 секунд с момента начала прокручивания стартерным механизмом коленвала до окончательного пуска.
Данный промежуток в разных моделях авто отличается, поскольку он зависит от следующих факторов:
- состояние цилиндро-поршневой группы;
- качество работы системы зажигания;
- состояние узлов подачи горючего.
Если время запуска двигателя больше трех секунд, то при реализации автоматического старта рекомендуется использовать реле с задержкой.
Требования к системе
Основной нюанс — ограничить число пользователей, которые могут выполнять звонок на мобильный телефон, использующийся для автозапуска.
Автовладельцу желательно ограничить или полностью запретить прием звонков и СМС-сообщений от незнакомых абонентов. GSM-модуль должен работать только с номером телефона потребителя.
Схема подключения
Карта соединений устройства:
Простая электросхема с использованием мобильного телефона
Как подключить схему?
Для сборки устройства потребуются следующие детали:
- резистор R1, рассчитанный на 22 К;
- R2 — 220 Ом;
- R3 — 100 K;
- R4-R6 — 4K7;
- R5 — 1K;
- R8 — 33K;
- R13 — 100 Ом;
- транзисторы Т1, Т2, Т4 и Т5 — ВС547;
- Т3 — ВС557;
- конденсатор С1 — 0,22 uF;
- С2, С3 и С4 — 100uF/25v;
- диодные элементы D1 и D2 — 1N4007;
- L1 — 40 mH;
- реле 12В/SPDT;
- мобильный телефон — в качестве примера используется кнопочная «Нокиа».
Сама электросхема представляет собой транзисторное аудиоусилительное устройство, предназначенное для получения сигналов от модема. В качестве последнего используется телефон.
Сборку всех элементов модуля автозапуска рекомендуется произвести в надежном пластиковом корпусе.
Электроцепь обратной связи от генераторного агрегата построена на основе компонентов D2, R8 и Т5.
Установка автозапуска отдельно от сигнализации – стоит ли так делать?
Использовать такой модуль на автомобиле без противоугонной системы не рекомендуется. Если транспортное средство не оборудовано охранным комплексом, то автозапуск может привлечь внимание злоумышленников. Поэтому настраивать данную функцию при отсутствии автосигнализации рекомендуется, если авто расположено на охраняемых стоянках.
Видео
Канал «Лаборатория Автозвука» в своем видеоролике рассказал о реализации дистанционного запуска двигателя на авто без использования сигнализации.
Установка автозапуск своими руками | Блог Автотехцентра Столица
Рассмотрим, как произвести установку автозапуска самостоятельно.
Система автозапуска работает, как обычная дистанционная сигнализация. Обычно она используется для запуска двигателя ради прогрева без присутствия водителя.
Принцип работы
Электронная система автомобиля обрабатывает поступающий сигнал с брелка либо по таймеру и запускает двигатель. При этом отключаются предустановленные охранные функции и блокировки. Если все сработало успешно, двигатель запустился, то будут включены сигнальные индикаторы: поворотники или мигание индикатора на брелке.
Некоторые хитрости
1. Оставляйте автомобиль с МКПП на нейтралке либо с АКПП в положение Р. Поскольку иначе при включении двигателя вероятен рывок автомобиля.
2. Определитесь со способом запуска: по таймеру или дистанционно. Это важно, так как в первом случае можно забыть о запуске и оставить автомобиль работающим вхолостую.
3. Помните, что ограничение действия брелка составляет 400-450 м.
Самостоятельная установка автозапуска – шаги
Инструкция дана на основе Мицубиси Аутландер с АКПП, 1,8i, подключение аналоговое.
1. Если АКПП, то ставим на паркинг, если механика – на нейтральную передачу и фиксируем ручником.
2. Начинаем с разборки панелей салона. Для этого с правой стороны поддеваем пластиковой лопаткой окантовку климат-контроля. Она крепится на пистонах. Выщелкиваем их.
3. Движением на себя левой рукой (под рулем) снимаем накладку климат-контроля. Расположение антенны обходчика иммобилайзера (если он есть) должно быть, как на фото внизу.
4. С помощью лопатки разбираем левый воздуховод. Его надо снимать по контуру и на себя.
5. Отстыковуем разъемы и снимаем накладку.
6. Теперь снимаем накладку центральной консоли. Делаем также с помощью лопатки, вставляя сверху в стык. Отщелкиваем пистоны по периметру от торпеды.
7. Снимаем нижнюю часть центральной консоли.
8. Под рулем расположена небольшая панель на 5 пистонах. Снимаем ее, выщелкивая пистоны.
9. Далее отщелкиваем боковую накладку слева от торпеды. Действуем, помогая себе пластиковой лопаткой.
10. Настал черед накладки панели приборов. Чтобы выщелкнуть аккуратно по всему периметру, тянем от самой торпеды.
11. Чтобы снять панель приборов, понадобится крестообразная отвертка. Выкручиваем 1 болт, как показано на фото.
12. Демонтируем панель приборов, отделяя ее от торпеды.
13. Не забудьте отсоединить разъем к панели приборов. Он расположен в верхней правой части панели.
14. Снимаем подрулевую накладку, откручивая саморез слева.
15. Накладка на пистонах. Аккуратно выщелкиваем ее с посадочного места.
16. Отсоединяем все разъемы в этой части.
17. Верхнюю часть кожуха рулевой колонки снимаем, потягивая вверх и на себя.
18. Нижнюю часть кожуха снимаем, вывернув 1 саморез и потягивая вниз.
19. Снимаем порог со стороны водителя. Отвернув пальцами к центру авто, на себя тянем вверх.
20. Порог снят, обнажив оплетку проводов.
21. Для снятия кик-панели откручиваем пластиковую гайку-заглушку внизу.
22. Беремся за верхнюю часть кик-панели и тянем ее на себя.
23. Теперь снимаем накладку передней стойки. Тянем на себя и выщелкиваем с пистонов.
24. Салон полностью готов к установке автопуска.
Описание проводной части показано частично на фото.
Для правильной разводки и подсоединения проводов следует обратиться к инструкции по установке сигнализации.Проход в подкапотное пространство удобно сделать через штатную резиновую грушу, как показано на фото.
Желаем успешной самостоятельной установки автозапуска.
назначение, особенности, способ монтирования, плюсы и минусы системы
Автозапуск устанавливается на карбюраторный двигатель с целью повышения комфорта автолюбителя. Приспособление, обладающее уникальной функцией автоматического запуска, предоставляет массу удобств владельцу машины при управлении автомобилем особенно зимой.
В летнюю жару данная функция позволяет снизить температуру внутри салона, достаточно при помощи автозапуска привести в действие климатическую систему автомобиля.
Простым нажатием кнопки на специальном пульте можно подготовить свой автомобиль к поездке до прихода в гараж.
Особенности установки системы автозапуска в карбюраторных силовых агрегатах
Автомобили с карбюраторными двигателями не оборудуются бортовыми компьютерами, т. к. в них нет необходимости. Это является основной трудностью для оборудования таких машин данной системой запуска. Автовладельцы часто задаются вопросом, как на карбюраторный двигатель установить автозапуск. Такая возможность существует.
Список необходимого оборудования для самостоятельного монтажа автоматического запуска:
- сигнализация;
- микроконтроллер в виде специальной микросхемы;
- температурный датчик;
- электродвигатель;
- тросик;
- кабели.
Описание последовательности монтажных операций
Чтобы установить автозапуск своими руками, понадобится большое количество времени и терпения. Работа проводится в несколько этапов:
- Отключить привод подсоса, при этом приводной трос не вынимается, а закрепляется в удобном месте.

- При установленном автоподсосе необходимо разобрать карбюратор, удалить датчики, перевести привод в наружный режим.
- Поставить и закрепить электродвигатель у стенки моторного отсека.
- Температурный датчик устанавливается на него.
- Расположить микроконтроллер поближе к электродвижку.
- Заслонку соединить с электромотором при помощи тросика.
- Подключить элементы подсоса к микросхеме.
- Соединить микроконтроллер с сигнализацией.
На данном этапе необходимо проверить реакцию системы на управляющую команду. После успешного тестирования переходят к дальнейшим операциям по настройке всей системы:
- установить нужную длину троса привода;
- отрегулировать микросхему на режимы работы, зависящие от данных, полученных с датчика температур.
Настройка занимает довольно длительное время. В результате регулировки система должна срабатывать идеально. Данная работа под силу каждому автолюбителю.
Принцип действия системы автоматического запуска карбюраторного мотора
Правильно собранное и отлаженное устройство работает по следующему алгоритму:
- Получение сигнала от пульта управления.
- Включение зажигания.
- Прикрытие заслонки.
- Включение подсоса.
- Запуск мотора на холостых оборотах.
Преимущества и недостатки системы автозапуска карбюраторного двигателя
Для системы автозапуска характерны следующие преимущества:
- Комфортная температура в салоне в любое время года как летом, так и зимой.
- Значительная экономия времени, затрачиваемого на запуск мотора.
- Возможность программирования на включение двигателя в определенное время.
Встроенный в систему прибор, под названием турботаймер, позволяет постепенно останавливать турбину силового агрегата, существенно увеличивая ее ресурс.
К недостаткам автоматического запуска можно отнести такие особенности системы:
- повышение расхода горючего;
- скопление конденсата в выхлопной трубе с последующим обледенением;
- примерзание стояночного тормоза и тросиков тормозных колодок при фиксировании транспортного средства на нейтральной передаче;
- опасность угона машины, т.
к. при включении автозапуска охранная система отключается.
Примерзшие тормозные колодки и диски восстанавливают, используя специальную размораживающую жидкость или горячую воду. При помощи раскачивания автомобиля назад и вперед с целью разрыва ледяных оков приводят тормоза в рабочее состояние.
При ослабленном механизме стояночного тормоза под колеса устанавливают специальные противооткатные колодки.
Автовладельцы все чаще приходят к выводу о том, что в условиях суровых зим и знойных летних периодов устанавливать модули автоматического запуска силового мотора является разумным действием.
Только после тщательного изучения всех плюсов и минусов, присущих данной системе, необходимо принять правильное решение о целесообразности оборудования своего автомобиля дополнительной функцией.
Как поставить автозапуск на карбюраторный ваз своими руками
Карбюраторные автомобили и в наше время пользуются большим спросом на вторичном рынке.
Поэтому установка автозапуска на карбюратор является достаточно актуальной темой. С карбюраторными машинами нередко возникают серьезные проблемы при запуске на холодную, особенно при чрезмерно низких температурах ниже -25°C. В этой статье рассмотрим более детально, как устанавливается автозапуск на карбюратор на примере отечественного автомобиля ваз 2107.
Содержание статьи
Можно ли поставить сигнализацию с автозапуском на карбюратор
Сам по себе карбюратор не рассчитан на установку дополнительного оборудования в виде автозапуска, поэтому предстоит серьезно повозиться с этим моментом. Особенно если речь идет про установку сигнализации на авто отечественного производства ВАЗ.
Рассмотрим трудности, с которыми предстоит столкнуться, делая установку своими руками:
- Сложность сборки механизма автозапуска.
- Возможные проблемы при выведении проводки на карбюратор.
- Система подачи топлива остается без изменений, что еще более осложняет процедуру.

- Авто марки ВАЗ крайне капризны и требуют должного обращения при проведении ремонтных или тюнинг работ.
- Прогрев мотора осуществляется при помощи ручного подсоса, который также предстоит переделать в автоматический регулятор уровня поддержания оборотов.
- Завершающим этапом трудности будет все это объединить в единую цепь и запрограммировать автозапуск с брелока сигнализации.
Как правило, со всеми этими моментами столкнется поклонник отечественных вазов, желающий полностью переделать автомобиль под комфортный запуск двигателя даже в сильные морозы.
Плюсы и минусы установки автозапуска на карбюратор
Когда я купил квартиру в новостройке, по-настоящему распробовал все прелести жизни без лифта и автоматики. Зимой, чтобы прогреть машину, а лифт у нас в первое время, ясное дело, не работал нужно было сначала спустится вниз, завести ее и потом либо остаться в ней минут на десять, либо подняться наверх в квартиру. И тот и другой вариант весьма плох. В первом случае я мерз, а во втором шла речь о беготне по лестнице. Причем, потом надо было спустить обратно, и это все утром. Само собой, кто-то может сказать, что это неплохая зарядка, но я так не думаю. Теперь все по-другому. Встал с кровати, нажал на кнопку, потом умылся, поел и после можно спускаться в уже готовую машинку. Открыл дверь, завел и поехал, можно и куртку снять. | АВТОПОДСОС — Понятное дело, автоподсос – это настройка и без специальной кнопки тут никуда. Но почему они установили ее под капотом прямо в редукторе, да еще и сделали такой маленькой! Для справки, ее размер не больше головки каминной спички. Слов нет! Завожу машину – подогрев предварительный – мчусь к редуктору, чтобы нажать супер кнопку – обороты снижаются, вижу, что на тахометре дело дошло до кондиции – бегу к редуктору – идет нагрев. Причем, если не дай бог промедлил или, наоборот, поторопился, все надо делать заново, но и это не самое главное. Вторая попытка доступна только после полного остывания двигателя, а это как минимум несколько часов. Несколько часов Карл! Ну почему они не вывели это кнопку в салон, чтобы не нужно было бегать? Почему они не вывели в салон кнопку управления заслонкой? Само собой, есть инструкция, в которой сказано что настройки не сбиваются, если снять клеммы аккумулятора, но в реале все не так радужно. Я несколько раз снимал клеммы, когда на долго уезжал в другой город и по возвращению мне приходилось восстанавливать все настройки по новой. Понятное дело, задача не пяти минут, и хорошо, если получится с первого раза. И о боже! Совсем недавно я нарвался на автоподсос производства фирмы «Саувз». Так вот, вы представляете, эти люди, даже не знаю, как они смогли, додумались сделать удаленную настройку. Короче говоря, настраивать машину можно через телефон и компьютер. Это просто невероятно. Жалею, что не видел этот автоподсос раньше, купил бы обязательно. А так, что есть то, есть. |
СИГНАЛКА — Да сигналка у меня просто ЖЕСТЬ! Все надо делать не по минутам, а по секундам. Чуть промедлил, делай по новой. Ну, например, приезжаю я как-то из торгового центра домой. Понятное дело, полный салон пакетов. И да, я один. Так вот, поставить машину на сигналку сразу не могу, потому что я тупо не успею вытащить все пакеты из салона, да и ставить их негде, кругом грязь. Что делать? Конечно, таскать пакеты при открытой машине трудновато и опасно, сами понимаете, мало ли что у кого на уме, так можно лишиться не только пакетов с продуктами, но и коня. Короче говоря, морока. Кстати, уже приучил себя класть пакеты либо на переднее сидение, чтобы успеть их схватить и сразу выскочить из салона либо в багажник, что тоже неплохой вариант. Перепробовал много вариантов. Остановился на самом простом и как мне кажется самом проверенном. Сначала я ставлю автозапуск, потом когда авто глохнет, открываю багажник, используя брелок, потом беру все пакеты, что лежат в багажнике, закрывают его и со спокойной душой иду домой. Правда, было пару раз, я забывал всякие мелочи в салоне, из-за чего приходилось все делать заново.![]() |
Ставим автозапуск своими руками
Прежде чем приступить к монтажным работам автозапуска на ВАЗ, необходимо подготовить все для этого востребованное. Поставить одну сигнализацию будет недостаточно, здесь потребуется долгая и кропотливая работа. Для воплощения, задуманного в реальность, потребуется подготовить следующее:
- сигнализацию с автозапуском, в данном случае можно использовать самую простую модель от производителя StarLine;
- отдельно покупается датчик температуры, а также контроллер;
- небольшой электрический привод, можно использовать от ладовского омывателя;
- тонкий трос, желательно мягкий из меди или алюминия, но лучше отдать предпочтение медному варианту;
- проводка в необходимом количестве, лучше подготовить с запасом;
- помимо этого потребуется терпение, так как настройка оборудования и автозапуск для карбюратора – это долгий и кропотливый процесс работы.
Схема установки автозапуска на карбюратор
Приступить к сборке можно с отключения ручного подсоса, который установлен на любой вазовский карбюраторный двигатель.
При этом трос можно не вытаскивать, а надежно закрепить его под капотом. Велика вероятность, что в будущем он на что-либо сгодится. Если у вас на авто стоит автоподсос, то его предстоит разобрать полностью. Карбюратор полностью разбирается, и из него извлекаются все датчики. Последним шагом перед сборкой станет переключение привода подачи на наружный.
Этапы установки автозапуска своими руками на карбюратор
Чтобы установить на карбюраторный двигатель запуск с сигналки, предстоит последовательно проделать следующий ряд действий:
- Прежде всего, размещаются по своим местам все составные части конструкции. Электропривод можно установить на стенку двигателя. Датчик температуры монтируется на движок. Не стоит использовать старый датчик, так как велика вероятность допустить ошибку. Микроконтроллер предстоит поставить рядом с электродвигателем, хотя в некоторых ситуациях лучше его прикрепить на карбюратор.
- При помощи подготовленного ранее троса, движок соединяется с заслонкой.

- Все части подсоса следует соединить с микроконтроллером, который в свою очередь имеет непосредственное подключение к сигналке.
- Далее следует пробный тест, если система дала отклик, то можно переходить к следующему этапу, если отзывов в карбе не последовало, то предстоит перепроверить все подключение заново.
- Вся система тестируется, доводясь при этом до идеала. На микроконтроллере предстоит поменять несколько режимов работы с учетом показателей температурного датчика. Также следует максимально подогнать длину троса. Как только система отработана, можно производить первый пробный запуск.
Важно. Поставить автозапуск своими руками под силу каждому автолюбителю, однако справиться с настройкой и доведением работы до идеала, хватает терпения далеко не всем.
Завершающий этап работы по установки автозапуска
Осуществить полноценный запуск движка с помощью брелока можно лишь после установки сервопривода воздушной заслонки.
Прибор, как правило, ставят на стенку моторного отсека, кто-то наоборот старается монтировать элемент непосредственно на карбюратор. Установив этот элемент, можно забыть про положение воздушного заслона. Данный прибор выпускается под торговой маркой «Садко». Модель изготавливается в двух видах:
- Стандартная комплектация, которая имеет в составе микроконтроллер, блок управления, трос, электропривод и температурный датчик.
- Максимальная комплектация, в чьем составе присутствуют все перечисленные ранее приборы, а также некоторые дополнения.
Максимальная комплектация «Садко» отличается следующими показателями:
- получив сигнал с брелока сигнализации, заслонка автоматически приоткрывается;
- далее поступает впрыск топлива;
- после чего за счет блока управления подается искра, которая и выполняет запуск мотора для прогревов.
Если же вы решили отдать предпочтение стандартному набору, то предстоит произвести ручную настройку всей системы, так как там может быть проблема из-за неточных расчетов и монтажа, а именно:
- предварительно включается зажигание, и заслонка закрывается вручную;
- после того, как двигатель работает нормально, заслонку предстоит прикрыть опять же собственноручно;
- прождав некоторое время, предстоит полностью открыть подачу топлива;
- машина должна проработать некоторое время на холостых оборотах без постороннего вмешательства;
- в конце двигатель глушится и полностью остывает.

По завершению всего, останется лишь совершить пробный запуск автомобиля с кнопки с определенной дистанции, которая доступна для сигнализации.
Важно. Если при ручной настройке все было сделано правильно, то прибор автоматически повторит ваши действия, тем самым совершив запуск двигателя для работы и прогрева.
Итог установки автозапуска на карбюраторный автомобиль
Как правило, все владельцы карбюраторных авто, особенно обладатели отечественной классики с завистью смотрят на соседей, чья иномарка с инжектором легко заводится при сильных морозах. Вы самостоятельно можете исправить эту ситуацию установив автозапуск на карбюраторный двигатель, после чего владельцы иномарок иной раз будут поглядывать на ваше авто с завистью, которое можно теперь запустить и прогреть, не выходя из своего дома.
При таких, несложных на первый взгляд, манипуляциях, можно по достоинству оценить всю прелесть автозапуска, который будет срабатывать даже при чрезмерно низких температурах, что крайне полезно учитывая, как трудно бороться при -25 и ниже с карбюраторным автомобилем, который может не завестись в самый ответственный момент, когда автомобиль требуется для срочного использования.
Стоит отметить, что даже не все иномарки в -25 -30°C легко заводятся, что уж говорить про отечественный автопром с карбюратором. В этом случае прекрасный выход из ситуации – это установка автоматического запуска на двигатель, который после этого заведется в любую погоду.
Сравнительная таблица сигнализаций с автозапуском от компании StarLine
| Функциональные характеристики | StarLine D94 GSM/GPS | StarLine D94 GSM | StarLine D64 | StarLine B94 GSM/GPS | StarLine B94 GSM | StarLine B94 | StarLine B64 |
| Телематика Опциональный GSM-GPRS, GPS-GLONASS телематический модуль позволяет определить координаты автомобиля, управлять дистанционно с помощью Вашего мобильного телефона | ✔ | ✔ | ✔ | ✔ | ✔ | ✔ | ✔ |
| Диалоговая защита Диалоговый код управления StarLine с индивидуальными ключами шифрования 128 бит исключает интеллектуальный электронный взлом | ✔ | ✔ | ✔ | ✔ | ✔ | ✔ | ✔ |
Интегрированный CAN Обеспечивает быструю, удобную и безопасную установку охранных систем StarLine на современные автомобили, оснащенные шиной CAN | ✔ | ✔ | ✔ | ✔ | ✔ | ✔ | ✔ |
| Гибкие сервисные каналы Программируемые параметры управления аварийной световой сигнализацией, складыванием зеркал, настройкой сидения под владельца и др. | ✔ | ✔ | ✔ | ✔ | ✔ | ✔ | ✔ |
| Защита от помех StarLine уверенно работает в условиях экстремальных городских радиопомех блогодаря уникальному 512 (или 128 для, А94, А64, Е90 и Е60) канальному узкополосному трансиверу | ✔ | ✔ | ✔ | ✔ | ✔ | ✔ | ✔ |
| 3D датчик удара и наклона Интегрированный цифровой датчик удара и наклона с дистанционной настройкой регистрирует поддомкрачивание и эвакуацию автомобиля | ✔ | ✔ | ✔ | ✔ | ✔ | ✔ | ✔ |
| Ударопрочный брелок Брелки StarLine имеют инновационную ударопрочную конструкцию, эргономичный дизайн и внутреннюю защищенную антенну | ✔ | ✔ | ✔ | ✔ | ✔ | ✔ | ✔ |
| Расширенный диапазон температур StarLine уверенно работает в суровых климатических условиях при температуре от -50° до + 85° благодаря высококачественным комплектующим | ✔ | ✔ | ✔ | ✔ | ✔ | ✔ | ✔ |
| Силовые ключи Обеспечивают бесшумную работу блока сигнализации и защиту силовых выходов от короткого замыкания | ✔ | ✔ | ✔ | ✔ | ✔ | ✔ | ✔ |
| Контроль канала связи Автоматический контроль канала связи обеспечивает проверку нахождения брелка в зоне действия приемопередатчика сигнализации | ✔ | ✔ | ✔ | ✔ | ✔ | ✔ | ✔ |
| Автоматический запуск Интеллектуальный запуск автомобиля без участия человека позволяет осуществлять дистанционный и автоматический запуск двигателя по температуре или в заданное время | ✔ | ✔ | ✔ | ✔ | ✔ | ||
| Встроенный GSM модуль Позволяет управлять охранными функциями, а также получать оповещения о статусе охраны на Ваш мобильный телефон | ✔ | ✔ | ✔ | ✔ | |||
| Бесплатный мониторинг С помощью простого и удобного мониторинга www. | ✔ | ✔ | |||||
| Цифровое беспроводное реле блокировки двигателя Повышает противоугонные функции автосигнализации за счет скрытой установки радиореле в штатную проводку автомобиля | ✔ | ✔ | ✔ | ✔ | |||
| Сирена Поставляется в комплекте | ✔ | ✔ | ✔ | ✔ | ✔ | ✔ | ✔ |
| Обходчик иммобилайзера Поставляется в комплекте | ✔ | ✔ | ✔ | ✔ | ✔ |
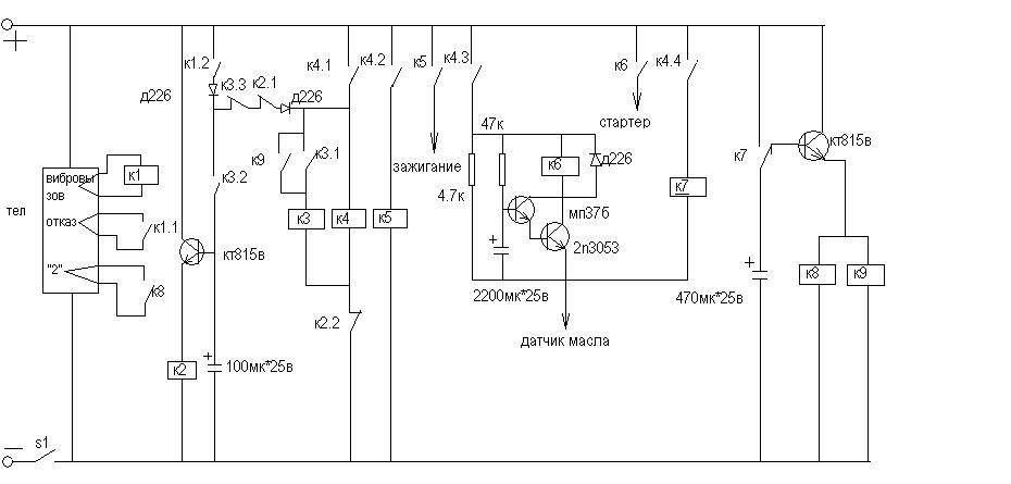
Как сделать простейший автозапуск своими руками из реле для волги
В этой серии видео роликов знающий человек в области установки и настройки автозапуска на карбюраторный автомобиль делится опытом изготовления из не дорогих реле с волги автозапуска на карбюратор, который подойдет для автомобиля с карбюраторным двигателем.
Серий 3 штуки, рекомендую ознакомиться с этими видео, чтобы понять стоит ли браться за эту работу или купить уже готовый комплект Садко.
Как сделать автоподсос
При подключение автозапуска к карбюраторной машине, люди часто сталкиваются с проблемой установки автоподсоса, а некоторые не знают, как поставить и изготовить автоподсос.
В этом видео подробная инструкция по установке автоподсоса на карбюраторный мотор, а также из чего делают автоподсос своими руками в гараже.
Автозапуск на калину своими руками
Принципиальная схема вот такая:
Схема принципиальная. Все можно собрать в одной коробочке.
релюшки для экономии места советую использовать маленькие калиновские. только 2 которые управляют замком зажигания были не менее 30А я думаю должны быть..
а калиновские вроде по 20А .. если я не ошибаюсь.
Хотя я себе собрал из тех релюшек которые были у меня в гараже. одна калиновская и 4 обычных..
с калиновскими правда все очень компактно можно сделать.
еще на схеме я не нарисовал, но в машине я врезал еще и предохранитель на розовый провод от замка зажигания.
. чтобы не сгореть в случае чего.
Для тех кто хочет узнать чем отличается 4-х контактное реле от 5 контактного: есть сайтик http://www.vovik8.ru/page/relau/
— отсюда я узнал что такое 5 контактное реле. и мне это пригодилось
по поводу откуда брать провода ручника, концевика двери, зарядки генератора: я нашел в этом ПДФ файле по установке сигналки с автозапуском на калину
из всего этого мне понадобились кноцевики, стояночный тормоз и контроль за работой двигателя.
бюджет автозапуска: блок ду(1000+ доставка) + 5 релюх с проводами
PS я уже неделю с автозапуском. -11 было полет нормальный ))
масло в движке заменил на 5W40.. теперь в коробку осталось синтетику залить. чего и Вам желаю.
Инструкция с поэтапным устанавливанием и запуском модуля автоматического запуска в автомашине Лада Калина самому.
Те, кто устанавливают сигнализацию с автоматическим запуском на Калинку, в основном не хотят раскошелиться на приобретение новенькой и устанавливанию новенький в салоне.
Можете сами сделать модуль.
В продаже есть брелки с механизмами исполнения (малая схема, реле, питание от двенадцати вольт). Этот брелочек настраиваем на режимчик триггер, или — кнопочка. Для первого случая нажимаем — включение, потом выключение, а для второго — в то время нажата кнопочка, реле приоткрыто, отпускаем — закрыл. В состоянии тригера настраиваем зажигание, а кнопочкой стартуем.
Как происходит работа? Поднять ручник, дверцу закрыть, включить зажигание, нажать стартик и авто завелся. При одном нажатии кнопочки, авто глохнет, так как выключено зажигание.
Для устанавливания автоматического запуска на Лада Калинка вам потребуется управлении на дистанции с двумя каналами (можно отыскать и с одним каналом, или с четырьмя). Зажигание и деятельность движка преграждается 2 реле. 1-е для размыкания цепи от положения ручничка, 2-е — от концов дверец. О поднятии ручника узнаем: в жгутике спидометра коричневенький провод с синенькой полосочкой, на нем есть масса, при поднятом ручнике, при опущенном — масса исчезнет.
На концовке дверец проводку цепляем из коробки управляющим элементом стеклопакетом снизу кресла сзади. У одного масса появится при открывании дверец спереди, на другом — при открывании сзади дверец.
Вся процедура быстра и проста. Этот ролик подробно расскажет, как ставить автоматический запуск на Калинку.
Не все так просто и с полным приводом на Hyundai Santa Fe: из-за электромагнитной муфты может периодически появляться громкий стук в задней оси. <br />Внутри корейский кроссовер оснастили двигателем на 2,4 литра. Он пользуется популярностью благодаря своим ресурсам и надежности — капитальный ремонт может не потребоваться даже после прохождения 300 000 километров. В комплектацию машины также входит 3,3-литровый агрегат. <br />К недостаткам подвески можно отнести наличие ступичных подшипников с километражем в 50 000 км и стоек стабилизатора, которые могут продержаться 100 000 км. Кузов и ЛКП отличаются достаточной прочностью и гарантированной надежностью, так что можно не волноваться за возможное появление коррозии — автомобиль прослужит долго и качественно.</p> <p» both=»»>
В беседе с журналистами вице-президент НП «ГЛОНАСС» Евгений Белянко рассказал, что в 2021 году в Российской Федерации заработает глобальная система анализа данных от бортовых систем автомобилей.
При этом он отметил, что обсуждаемые данные будут передаваться исключительно после согласования с владельцем авто. Около 75% опрошенных автолюбителей готовы делиться данными взамен на хорошие скидки на покупку авто и сервис.
Кроме чисто технических данных, бортовой компьютер собирает информацию о частоте и маршрутах поездок. Также можно будет узнать дату прохождения ТО.
Полученные данные, например салон автосервиса, может использовать с пользой как для себя (увеличение числа клиентов), так и для автовладельца, которому будет предложено техобслуживание машины с хорошей скидкой.
Информация будет полезна и для владельцев АЗС, которые зная реальный трафик смогут рационально разместить станции заправки.
А вы хотели бы делиться данными за скидки? Напишите в комментариях.
Конструкторы автомобильной компании Audi показали новый A1 Citycarver.
Разработанная модель считается полностью городской машиной, но при необходимости может эксплуатироваться и по пересеченной местности.
Эта возможность обеспечивается увеличенным дорожным просветом, полученный за счет приподнятой подвески и увеличенных колес, диаметр которых начинается от 16 дюймов, что в российском эквиваленте составляет 40,5 сантиметров.
Внешний вид A1 Citycarver получил некоторые изменения в сравнение с ранее выпущенной моделью. Так, у машины появилась дополнительная защита днища, а также стальные элементы, использованные как спереди, так и сзади. Решетка автомобиля имеет восьмиугольную форму, которая полностью соответствует дизайну бренда.
По официальным данным, цветовая палитра машины включает в себя 9 основных цветов и дополнительные оттенки. Причем при желании покупателей, крыша машины может быть контрастной и выкрашенной в другой цвет.
Под капотом автомобиля установлен 2,0-литровый рядный двигатель с турбонаддувом, мощность которого 200 лошадиных сил. Более того, крутящий момент передается исключительно на передние колеса.
В салоне новинки также появились изменения. В частности установлена новая мультимедийная система, а также дополнительные опции, которые позволяют эксплуатировать автомобиль с комфортом.
По словам производителей, обновленная модель будет недоступна на транспортном рынке США, тогда как на рынках других стран новинка появится уже осенью 2019 года. Приобрести автомобиль можно будет, как по предварительному заказу, так и обратившись к дилерам лично.
Итак, прошло не так много времени как я установил сигнализацию с автозапуском, т.к. морозы, и сидеть в холодной машине ждать пока она прогреется не очень то хотелось. Подумали и решили брать. Затем встал вопрос, а сколько стоит установка. Вопрос правильный, а стоит она столько же сколько сама сига, не справедливо не так ли?
Немного побродил по просторам и из огромной кучи собрал всю нужную мне информацию.
Итак, начнем. Будет очень много букв. Терпение.
Первым делом нужно разобрать рулевую колонку и снять приборную панель для того чтобы добраться до нужных нам проводов, ниже я приложу фото, которые сделаны не мной, т.к. зачем изобретать велосипед, уже все есть, пользуйтесь.
Берем 18ти контактный разъем, там нам нужно не столь много проводов сколько там есть.
1) 2 провода для поворотников
2) концевик богажника
3) концевик капота
4) концевики дверей (про них будет отдельная история ибо там все очень запущено)
5) Плюс
6) Соответственно минус.
Если я что то забыл я по пути вспомню.
7) вспомнил: Ручник и генератор.
Внимательно читаем инструкцию и берем 2 провода которые должны идти на поворотники, и смотрим в жгут проводов которые идут прямо к приборке. Там ищем синий и синий/черный и подсоединяем 2 провода от сигнализации к ним.
Туда же, я имею ввиду в тот же жгут, подключается ручник, нужен он для автозапуска, немного теории: опустив ручник машина глохнет если нет ключей в замке зажигания, остановив авто и поставив на ручник машина сразу не заглохнет, подготовка к автозапуску, поэтому чтобы просто заглушить нужно сначала повернуть ключ, выключив зажигание затем поднять ручник, но потом с автозапуска завестись не получится.
Итак. Продолжим с ручником. Ищем коричневый/синий провод и подключаем к нему ручник.
Всё просто.
Следующий этап — это контроль работы двигателя, я делал по генератору, то есть когда машина завелась там появляется напряжение, что сигнализирует об успешном запуске. Ищем коричневый/белый провод и подсоединяемся к нему. Все нужно пропаять (чего я не делал) и хорошо заизолировать.
На этом этапе мы покидаем место приборки и опускаемся вниз к порогу водительской двери и к БУС (блок управления стеклопакетом) находится он под задним седением слева.
В пороге нам нужны только 2 провода. Отпирание дверей и запирание. Минус этой системы нужно подключить к какому либо болту в кузове.
Ищем провод розовый/черный — он отвечает за отпирание дверей, подключаемся к нему соответствующим проводом.
Далее розовый/белый — запирание дверей.
Будьте внимательны, не перепутайте с красным/черным т.к они очень похожи, например как было у меня, немного не хватило света и пожалуйста, уже не тот провод.
Тут же можно взять концевик капота, белый/черный провод, но я не брал, а взял его под задним седением, т.е. в БУС.
Мы пришли к тому самому БУС и тут нам предстоит немного больше работы, а именно, начнем с простого, подключим концевик багажника и капота, оба провода белый/черный цвет. Как их различить? Тот что отвечает за багажник находится с самого правого края если смотреть на БУС чтобы провода выходили прямо на вас. Подключаемся к нему. Провод капота выходит немного левее, но главное нужно просто знать, что для багажника он с самого края, а дальше не ошибетесь.
Вот тут начинается самое интересное, чтобы подключить концевики дверей таким образом чтобы вы могли спокойно закрыть двери и поставить на охрану не дожидаясь пока потухнет плафон, то вам нужно 3 диода с сопротивлением 1Ом, это 1N4007 если мне не изменяет память, их я не нашел и пока сделал по другому, если у вас есть диоды читайте далее.
Если нет ниже я объясню как сделать по другому.
От сигналки на концевики дверей идет один провод, а в БУС их 3, для передней правой, передней левой и задних. Берем провод от сигналки и разветвляем его на 3 припаивая к нему 3 коротких провода, на концы этих проводов припаивается диод и далее эти провода уже идут к концевику передней правой двери, он имеет коричневый/красный цвет.
К концевику передней левой двери идет белый/синий и для задних идет белый/красный. Схема этого подключения ниже.
Если же нет у вас этих диодов, но очень хочется подключить, то берем и протаскиваем провод который отвечает за концевики дверей под обшивкой крыши и тащим его к плафону освещения, снимаем его, разбираем его и ищем зеленый провод, подключаемся к нему, но тут есть минус, если закрыть двери до того как погаснет плафон сигналка подумает, что открыта какая то дверь и после чего как плафон будет плавно тухнуть она подумает, что кто то открывает дверь и начнет орать.
Поэтому нужно ждать пока он потухнет или ставить задержку постановления на охрану. Вот и всё. Идем дальше!
На этом с проводами немного закончим. Позже вернемся ведь впереди автозапуск.
Светодиод подключаем в стойку слева сделав отверстие, можно чем то закрепить с обратной стороны. Антенну приклеиваем 5мм от конца лобового стекла примерно где зеркало заднего вида. Датчик удара я установил под педалями за ковриком на металл, не стоит ставить на пластик т.к он нагревается и остывает, что может сказаться на ложные срабатывания.
Провода под капот, а их 2 как минимум, 1 от автозапуска — плюс, и плюс от сирены, я проводил почти вверху под приборкой, трудно увидеть, нужно просто искать свет смотря снизу, после туда засовывать жесткую проволоку чтобы как удочку ее использовать. закрепляем все на местах, перерезаем провод(петлю) для МКПП в блоке сигнализации. подключаем кнопку Valet и хорошо прячем ее. Всё ставим по своим местам и подключаем, и теперь пришло время для подключения того, ради чего все таки была куплена эта сигнализация.
На самом деле автозапуск — это очень просто, как бы не казалось это с первого взгляда.
Один провод это +, два провода зажигания и провод на стартер.
Если у вас иммо активирован, то вам нужно докупить еще блок обхода штатного иммобилайзера и хорошенько его спрятать. Подключается он в разрыв белого провода, найти его можно справа от руля ближе к перегородке печки или бороды, центральной консоли, кому как удобно, вобщем ищите этот провод там, и все остальные о которых я буду говорить тоже.
Стартер подключается в разрыв двух проводов от сигналки, по крайней мере это было в моем случае. Перерезаем красный провод и подключаем к каждому из концов провода по проводу от сигнализации.
Далее нужно подключить зажигание. Интересно, но дается 1 провод, а в калине их там идет сразу 2, оба одинаковые, синего цвета. Я не стал проверять и сыграл в «шоу интуиция», так и не поняв до конца к какому же все таки надо подключится и есть ли разница, знаю одно, при повороте ключа на проводе должно появляться 12V.
Подключились? Отлично, дело за малым, подключаем плюс, можно тащить под капот и подключить к плюсовой клемме аккома или можно подключить там же к коричневому проводу там постоянный плюс.
Собственно можно теперь попробовать. Заводимся, ставим на ручник, вытаскиваем ключи из замка, двигатель должен продолжать работать и светодиод постоянно гореть. Выходим из машины и нажимаем на кнопку закрытия дверей. Замки закрываются машина глохнет, и теперь можно попробовать завести дистанционно.
Фух, вроде ничего не забыл, но в любом случае при возникновении любых вопросов пишите и я отвечу на них, так сказать чем смогу тем помогу. Спасибо тем кто осилил столько много букв. Удачи в установке и на дороге конечно 🙂
Дополнено: Для калин в люкс комплектации концевики дверей немного другая история, концевик водительской двери на разъеме блока переключателей коричнево-красный, а остальные также в БУС бело-красный и коричнево-красный и подключение аналогично той схеме, что я описывал выше, только от водительской двери провод в другом месте получается.
Если в жгуте левого порога подключить управление центральным замком желто-белый и желто-черный провода, тогда будут закрываться ВСЕ двери, а открываться будет ТОЛЬКО дверь водителя!
Для реализации пошагового открытия дверей нужно следовать схеме ниже.
«>
Autostart House Generator: 4 ступени
Эта информация предоставляется только для ознакомления. Ваши настройки и требования, скорее всего, будут другими, и вы, скорее всего, не сможете просто скопировать именно то, что я сделал. Не будьте дураком и не подключайте что-нибудь незаконно, это может кого-то убить или сжечь ваш дом. Соблюдайте все электрические правила или еще лучше наймите того, кто будет.
Итак, вы похожи на меня и не можете позволить себе новейший генератор Generac или Oran для всего дома или просто не думаете, что он стоит денег, поэтому вы пошли и купили довольно дешевый генератор, такой как мой Harbour Freight Predator.Эти генераторы обычно называют chonda (китайская Honda).
Часто они могут взять запасные части непосредственно у Honda, в зависимости от того, насколько хорошо они сделаны. Тогда вы проявили смекалку и купили подходящую передаточную станцию генератора. Как и я, вы не могли оправдать 500 долларов + автоматический перевод и купили менее чем за 200 долларов ручной перевод, как показано на картинке.
Это было отличное начало. Когда отключалось электричество, кто-то должен был выйти на улицу, включить газ, включить дроссельную заслонку на полную, нажать кнопку для запуска, подождать несколько секунд, установить дроссель на половину дросселя, войти внутрь и пройти в подвал, переверните цепь так, чтобы эти цепи были теперь на мощности генератора, выйдите наружу и полностью откройте дроссель.Затем, как только электричество снова будет включено, вернитесь в подвал, переверните цепь, подождите 5 минут, чтобы генератор мог остыть, выйдите на улицу и выключите генератор, выключите газ и снова закройте его.
Было бы неплохо, если бы был какой-то способ, чтобы что-то автоматически обнаруживало отключение питания в сети и автоматически запускало генератор.
Можно также ежемесячно запускать автоматический запуск генератора, чтобы убедиться, что все работает должным образом.
Привет, Ардуино. Так почему ты здесь, потому что кому-то раньше приходила в голову эта идея, верно? Что ж, у них есть, но кажется, что никто не желает должным образом документировать, что они использовали, как они это настраивали, или действительно предоставлять какую-либо полезную информацию.Есть несколько там, которые также использовали вещи, которые у них лежали. Ура, но не то, что я хочу. Я хотел установить что-то, что будет работать с моими требованиями, и все, что мне нужно было сделать, это купить и подключить. У меня нет диплома инженера-электрика, и я не хотел бы, чтобы это было связано с настройкой. Я хотел купить что-нибудь и просто подключить.
Вот что я сделал …
3 лучших удаленных запуска на вторичном рынке (2020)
Преимущества дистанционного запуска послепродажного обслуживания
- Установка правильной внутренней температуры.
Правильная температура в автомобиле дает вам уверенность, необходимую для того, чтобы отправиться в путь. Когда вы расслаблены, вы можете лучше сконцентрироваться. - Более быстрое удаление льда и предварительное охлаждение. Поскольку вы можете завести свой автомобиль еще до того, как подъедете к нему, вы можете предварительно нагреть или охладить его. Становится легче очистить запотевшие окна, вызванные холодной погодой или избыточным внутренним теплом.
- Долговечность двигателя. Вашему двигателю нужно время, чтобы приспособиться к внешним условиям. Дистанционный запуск автомобиля позволяет двигателю перейти в оптимальное состояние, чтобы вы могли уехать, как только сядете в него.
- Это может увеличить стоимость перепродажи автомобиля. Дистанционный запуск полезен для двигателя. Ухоженный двигатель может привлечь хорошие предложения, если вы решите продать свой автомобиль. Это также снижает общие затраты на техническое обслуживание.

Типы дистанционного запуска послепродажного обслуживания
Ручные передатчики
Это устройства, которые позволяют заводить автомобиль на расстоянии. С таким приспособлением можно заранее подготовить машину к дороге. Ключевым преимуществом такого стартера является то, что он приводит в действие системы автомобиля еще до того, как вы сядете в него.Если вы всегда в пути, эта функция поможет вам управлять временем и повысить вашу безопасность.
Управление автомобилем со смартфона
Управление через приложение дает вам совершенно новый способ управления автомобилем. Ваш смартфон становится жизненно важным устройством для обеспечения безопасности вашего автомобиля. Одним нажатием кнопки вы можете запускать, блокировать и разблокировать автомобиль удаленно. Если вы оказались в чрезвычайной ситуации и ваш смартфон — единственное, что у вас есть, вы можете действовать быстро.
Базовый удаленный запуск на вторичном рынке
Это удаленный запуск, который выполняет основные задачи, такие как запирание и отпирание дверей или багажника автомобиля и запуск автомобиля на расстоянии.
Они маленькие, не слишком загружены функциями и отлично работают. Их самое большое преимущество в том, что они вполне доступны по цене. Даже с небольшим бюджетом вы можете приобрести дистанционный стартер автомобиля.
Advanced Aftermarket Remote Startts
С этими дистанционными стартерами автомобиля вы не получите только базовые функции. Вы получаете такие функции, как ЖК-экраны, датчики удара и системы безопасности. И, несмотря на наличие дополнительных функций, ими довольно легко управлять. Некоторые пульты дистанционного управления работают с больших расстояний и даже имеют возможность зарядки через USB.У большинства продвинутых дистанционных пусков более сильная передача.
Ведущие бренды
Viper
Viper — мировой лидер в области решений для безопасности транспортных средств и удаленного запуска. Компания, расположенная в Виста, Калифорния, создала множество инноваций, которые делают жизнь водителей более удобной. Эти нововведения включают дистанционный запуск, управляемый смартфоном, и системы безопасности.
Некоторые из его послепродажных пультов дистанционного управления, такие как Viper Remote Replacement 7752V 2 Way Remote, поставляются с перезаряжаемой батареей, звуковым и визуальным подтверждением и дальностью действия в одну милю.
Crimestopper Безопасность и защита
Компания Crimestopper Safety and Security в Аризоне находится в авангарде предоставления автовладельцам продуктов высшего уровня для обеспечения безопасности и защиты их автомобилей. Он делает это уже более трех десятилетий, каждый раз настраивая продукты в соответствии с потребностями водителей. Один из ее продуктов, автосигнализация Crimestopper SP-402 с дистанционным запуском, имеет возможность отключения двигателя и предупреждения о вторжении.
Compustar
Compustar — это подразделение компании Firstech LLC, основанной в 1998 году на Аляске.Это авторитетный поставщик решений для удаленного запуска и безопасности автомобилей. Компания получает конкурентное преимущество благодаря своей технологии KLON, которая воспроизводит ключевой сигнал вашего автомобиля для увеличения оборотов двигателя.
Его продукт, комплект Compustar 2-Way Remote Start and Alarm Bundle, имеет радиус действия 3000 футов и даже включает в себя сирену.
Directed Electronics
Directed Electronics была основана в 1982 году Дареллом Иссой и его женой. Это подразделение холдингов DEI, принадлежащее частной инвестиционной компании Charles Bank Capital Partners.Компания базируется в Виста, Калифорния, и известна своими продуктами для обеспечения безопасности автомобилей, в том числе автосигнализациями и аксессуарами Viper. Нам особенно нравится 2-сторонняя система дистанционного запуска Python Directed Electronics.
Цены на дистанционный запуск послепродажного обслуживания
- 20–50 долларов США: Удобство может стоить вам всего 30 долларов. Здесь вы найдете удаленный запуск, который выполняет основные задачи. Они запускают машины с близкого расстояния, а также блокируют их.
- 50–100 долларов: В нижней части этого ценового диапазона вы найдете удаленный запуск, который работает в одном направлении без обратной связи.
По мере того, как вы поднимаетесь, диапазон может увеличиваться, и вы можете получить такие функции, как датчики удара и умный запуск. - 100–200 долларов: За 150 долларов вы можете получить дистанционный пускатель двигателя с двусторонней связью, ЖК-экраном и системой сигнализации. На экране могут отображаться такие статистические данные, как состояние двигателя и внутренняя температура автомобиля. Рабочий диапазон может составлять до одной мили, а пульты дистанционного управления имеют такие функции, как управление смартфоном, режим паники, режим камердинера, открытие багажника и вход без ключа.
- 200–400 долларов США: При отметке 250 долларов ожидайте, что вы найдете улучшенные функции безопасности, цветной экран и совместимость со смартфонами. Некоторые дистанционные стартеры можно использовать даже для двух автомобилей. Пульты дистанционного управления обычно поставляются с перезаряжаемыми батарейками.
Основные характеристики
Ассортимент
Приобретая дистанционный стартер двигателя, приобретите тот, который позволяет заводить двигатель, когда вы находитесь на расстоянии не менее мили.
Такие факторы, как погодные условия, могут заставить вас запустить двигатель еще до того, как вы сядете в машину.Однако в нормальных условиях вы должны находиться в нескольких футах от машины, чтобы завести ее. На открытом пространстве большинство стартеров могут работать на расстоянии до 80 футов. Однако физические особенности, такие как деревья, холмы и здания, могут повлиять на дальность действия стартера.
Обратная связь
Некоторые удаленные стартеры двигателя предлагают одностороннюю связь, а другие — двустороннюю. Одностороннее общение означает, что вы не получаете обратной связи и можете не знать, была ли ваша команда выполнена. Двусторонняя связь более предпочтительна, поскольку вы получаете обратную связь через ЖК-экран или другой сигнал.
Совместимость с автомобилем
Перед тем, как выбрать дистанционный стартер двигателя, вы должны убедиться, что он совместим с вашим автомобилем. Большинство послепродажных дистанционных запусков предназначены для совместимости с широким спектром транспортных средств — с механической или автоматической коробкой передач, поэтому это не должно быть проблемой.
Если у вас две машины, вы можете получить дистанционный стартер, совместимый с ними обеими.
Прочие соображения
- Бесключевой доступ. Это удобно во время чрезвычайных ситуаций или в экстремальных погодных условиях, когда вы хотите как можно меньше взаимодействовать с внешним видом вашего автомобиля.Большинство дистанционных запусков позволяют завести машину и отпереть двери, прежде чем вы сядете в нее.
- Система безопасности. Это может быть договор или нарушитель договоренностей. Некоторые из более современных устройств дистанционного запуска имеют функции безопасности и дают водителям больше контроля над своими автомобилями. К этим функциям относятся детекторы вторжения, сирены, тревожные кнопки и внутренняя автомобильная сигнализация. Вы даже можете просмотреть текущий статус вашего автомобиля на своем смартфоне. Если ваша машина украдена, вы можете заблокировать ее удаленно, эффективно заземлив преступников.
Лучшие обзоры и рекомендации послепродажного дистанционного запуска, 2020
Советы
- Чтобы избежать головной боли и аннулирования гарантии, мы рекомендуем профессионально установить дистанционный стартер послепродажного обслуживания.

- Какую бы модель вы ни выбрали, заранее проверьте, совместима ли она с вашим автомобилем.
- Когда ваш автомобиль запускается дистанционно, безопасность становится очевидной проблемой. На всякий случай подумайте о приобретении замка рулевого управления.
Часто задаваемые вопросы
В: Как работают удаленные пускатели?
A: Хотя вы, вероятно, когда-либо увидите только брелок, всю тяжелую работу выполняет коробка, подключенная к вашей машине. После подключения к системе питания, зажигания и электросети он связывается с брелком и позволяет дистанционно управлять.
Q: Установка дистанционного пускателя на вторичном рынке аннулирует мою гарантию?
A: Абсолютно нет. Закон Магнусона-Мосса сделал незаконным для любого дилера аннулирование гарантии из-за наличия вторичного оборудования.
В: Какие важные функции следует учитывать при удаленном пуске?
A: При наличии самых разнообразных комплектов, включающих в себя все навороты, важно знать, что вам нужно.
Диапазон является важным фактором, так же как и связанные с этим гарантийные обязательства и стоимость установки. Для более новых автомобилей вам, вероятно, также понадобится вход без ключа.
Последние мысли
Простая в установке, универсальная система Compustar с односторонним дистанционным запуском и входом без ключа — наша лучшая система дистанционного запуска на вторичном рынке.
Наш лучший выбор — это базовая, но функциональная система дистанционного запуска Avital Avistart.
5 ошибок, которые совершают люди при покупке автомобильного стартера с дистанционным управлением
Автомобильный стартер с дистанционным управлением может стать одним из лучших дополнений к своему автомобилю. Это также может быть очень запутанной покупкой. Наша цель в этом посте — помочь вам избежать некоторых из наиболее распространенных ошибок, которые люди допускают при покупке устройства дистанционного пуска автомобиля.
Я использую слово «диапазон», хотя мне это не нравится.
Производителям ничего не остается, как указывать на упаковке «500 футов» или «3000 футов». Важно помнить, что это абсолютно идеальные числа — в среде без радиочастотных помех, без стен, окон и зданий, которые можно было бы обойти… Другими словами, посреди пустыни!
Радиус действия для большинства людей не важен. Не многим из наших клиентов нужно заводить свои автомобили с расстояния более 1000 футов. Но почти каждый хочет заводить автомобиль изнутри здания.Вот где мощность передатчика становится важной.
В нашем магазине мы говорим о мощности передатчика, а не о диапазоне. Наша 500-футовая модель — это та модель, на которой основаны все остальные. Наша 1500-футовая модель считается мощностью «3X» (в 3 раза больше мощности передатчика нашей базовой модели). Наша 5000-футовая модель считается «10-кратной» мощностью. Мы считаем, что это дает нашим клиентам лучшее представление о том, что они получают.
Не обижайтесь на дальность (мощность) передатчика. Вы собираетесь использовать стартер в большем количестве мест, чем дома или на работе.
Вы захотите использовать его в торговом центре, на спортивных мероприятиях, в гаражах, в больницах, ресторанах и т. Д. Если сомневаетесь, заплатите немного больше, чтобы получить более мощный блок. Вы хотите, чтобы ваша машина работала, когда вы доберетесь до нее!
Отсутствует профессионально установленный дистанционный автомобильный стартер
Профессиональная установка — ключ к качественному удаленному запуску автомобиля. Не доверяйте свой автомобиль тому, кто предложит самую низкую цену! Дистанционные стартеры требуют сложной установки в современных автомобилях, поэтому важно, чтобы установка была выполнена правильно.Одна ошибка может привести к ущербу на тысячи долларов, на который не распространяется гарантия на ваш автомобиль.
Я говорю это не для того, чтобы вас напугать. Обученный профессионал сможет сделать эту работу правильно, избегая дорогостоящих ошибок и помогая вам получить максимальное удовольствие от работы с вашим новым дистанционным стартером автомобиля.
Если говорить о гарантии на ваш автомобиль, правильно установленный дистанционный стартер не аннулирует гарантию вашего автомобиля, независимо от того, что говорит ваш дилер!
Не доверяйте установку своей семье или местному механику.Вы не будете приносить свой автомобиль к местному установщику мобильной электроники для капитального ремонта двигателя или ремонта трансмиссии. Обратитесь к специалисту!
Прежде всего, не доверяйте своему двоюродному брату, другу или другу своего двоюродного брата в установке! Если кто-то не является опытным установщиком с реальной подготовкой и опытом, он не имеет квалификации для работы с современными автомобилями.
Очевидно, что из этих комментариев могут быть некоторые исключения, но исключения немногочисленны и редки.Используй голову!
Эти два коротких видеоролика рассказывают о том, чего можно ожидать от профессионального установщика, такого как Mobile Edge:
.youtube.com/embed/voMhTctAn6Q?version=3&rel=1&showsearch=0&showinfo=1&iv_load_policy=1&fs=1&hl=en-US&autohide=2&wmode=transparent» allowfullscreen=»true» sandbox=»allow-scripts allow-same-origin allow-popups allow-presentation»/>
Покупка некачественного дистанционного автомобильного стартера
Вы можете купить автомобильный стартер с дистанционным управлением в местном магазине автозапчастей за 79,99 долларов. К нему прилагается DVD-диск с инструкциями, на котором указано, что вы можете установить его самостоятельно. Не верю. Вы, наверное, не сможете! Эти устройства дистанционного пуска обычно имеют более низкое качество, чем устройства, которые вы бы купили в специализированном магазине, таком как Mobile Edge.
В большинстве случаев качественный производитель дистанционных стартеров требует профессиональной установки и не одобряет внебиржевые продажи. Они знают, что вероятность неудачи экспоненциально уменьшается, когда работу выполняет профессионал.
Проблема в том, что большинство людей не отличает высококачественный бренд от некачественного, когда речь идет о дистанционных пускателях автомобилей. Хорошее практическое правило — найти лучший магазин на вашем рынке. Справедливо предположение, что они будут продавать и устанавливать то, что они считают высококачественным брендом.Если вы доверяете магазину, вы можете доверять их выбору продуктов, которые они продают.
Подумайте об этом так: если это хороший магазин, они, вероятно, продают и устанавливают тонны устройств дистанционного запуска. Вы думаете, что они выберут некачественный продукт, зная, что это вызовет у них всевозможные головные боли? Возможно нет.
В Mobile Edge мы с гордостью предлагаем дистанционные пускатели автомобилей марки Compustar.
Приглашаем вас просмотреть здесь дистанционные пускатели автомобилей Compustar.
Не удается получить удаленный автомобильный стартер с правильным набором функций
Дистанционные автомобильные стартеры предлагают множество удобных опций.Обязательно задавайте правильные вопросы при покупке стартера. Некоторые модели — это просто то, на что они похожи: дистанционный стартер автомобиля и не более того. Они заводят и останавливают автомобиль на расстоянии. Вот и все, и этого может быть достаточно для вас. У других есть несколько функций, от входа без ключа и открытия багажника до подогрева сидений и размораживания заднего стекла.
Распространенная ошибка при рассмотрении вариантов включает предположение, что некоторые вещи могут «просто работать» со стартером. Например, обогреватель заднего стекла не включится просто так, если вы оставили его включенным.Он находится на фиксированном выходе, который сбрасывается при отключении питания, то есть каждый раз, когда вы выключаете автомобиль.
Эта функция должна быть специально добавлена почти ко всем установкам.
Еще одна распространенная ошибка — не добавлять бесключевой доступ к новым автомобилям. На большинстве новых автомобилей заводская система бесключевого доступа не работает во время движения. Это означает, что, когда ваш автомобиль запускается дистанционно и вы подходите к нему, заводская система бесключевого доступа не разблокирует двери. Вам нужно будет использовать ключ в двери (старая школа) или заглушить автомобиль с помощью дистанционного стартера, разблокировать его с помощью заводского пульта дистанционного управления, а затем перезапустить с помощью ключа.Ни то, ни другое не лучший выбор.
Решение состоит в том, чтобы выбрать удаленный стартер, который включает вход без ключа, или добавить устройство, подобное продукту Compustar EZGO. Дистанционный стартер, оснащенный системой доступа без ключа, позволит вам разблокировать автомобиль, не выключая его.
Качественный магазин расскажет вам об этих вариантах и даст рекомендации, основанные на ваших потребностях.
Если вы найдете магазин, которому доверяете, все остальное легко.
Покупка удаленного стартера в одном месте и его установка в другом
НИКОГДА….повторюсь, НИКОГДА, покупайте дистанционный пускатель в одном магазине и устанавливайте его где-нибудь еще. Это самая большая ошибка, которую вы можете сделать. Вы всегда хотите, чтобы ваш стартер был установлен в том же месте, где вы его купили. Не совершайте ошибку, покупая сделку на eBay / Wal-Mart / Auto Parts Store. Большинство качественных магазинов не устанавливают удаленный пускатель, который был куплен в другом месте. У вас останутся магазины второго и третьего уровня, которые могут согласиться на это.
Если место, где вы собираетесь купить удаленный стартер, не предлагает установку, не покупайте его у .Некоторое время назад я написал сообщение, в котором подробно рассказывается, почему вы всегда должны устанавливать удаленный автомобильный стартер в том же месте, где вы его покупаете. Найдите время, чтобы прочитать этот пост, если вас соблазняет «сделка дня» в Интернете.
Заключение
Дистанционный стартер — отличное дополнение к любому автомобилю. Воспользуйтесь советами в этом посте и огромным количеством информации на нашем сайте об удаленных пускателях автомобилей, и вы обязательно примете правильные решения.
Еще один полезный ресурс — это руководство по покупке автомобилей для начинающих.
Это не так уж сложно, когда вы вооружены нужной информацией. Удачи!
Для получения более подробной информации о приобретении дистанционного автомобильного стартера, пожалуйста, ознакомьтесь с «Ultimate Remote Car Starter Buying Guide». Он заполнен более чем 25 страницами отличных советов, которые сделают ваш покупательский опыт отличным!
DIY: James 12volts Remote Start
У меня была возможность подключиться к этому ГБ от @ james @ tech22volts.По цене 200 долларов за полный Plug & Play, как вы можете этого не делать? Здесь, в CO, это позволило бы грузовику прогреться перед столкновением со снегом или остыть в наши бурные дни (сейчас на улице 96 *).
Эта установка описывалась как полная plug & play. Если вы такой же параноик, как я, и плохо разбираетесь в электричестве, то нет ничего проще! Джеймс предоставил видео (ссылка здесь вместе с инструкциями по электронной почте.)
Это было довольно просто:
Шаг 1:
Отсоедините аккумулятор, а затем снимите пластиковый порог со стороны водителя
Шаг 2:
Снять панель под рулевой колонкой.Болт 10мм с каждой стороны.
Шаг 3:
Осторожно потяните вниз панель после удаления двух (2) 10-миллиметровых болтов, пока она не откроется.
Шаг 4:
Выкрутите оба винта Philips с помощью отвертки с каждой стороны рулевого колеса. Лучше всего заводить грузовик так, чтобы колесо могло легко поворачиваться слева направо.
Шаг 5:
Осторожно потяните рулевую колонку вниз по шву.
Шаг 6:
Отсоедините заводской жгут проводов зажигания:
Шаг 7:
Вставьте вилку замка зажигания блока дистанционного запуска в заводскую розетку.
Затем вставьте гнездовую часть жгута в вилку свечи зажигания.
Шаг 8:
Снимите разъем OBD II с крепления. Он находится под панелью с левой стороны. Достаточно легко выдвигается плоской головкой для нажатия на спусковой крючок.
Шаг 9:
Замените вилку 26-контактной вилкой из жгута проводов дистанционного запуска. (Заводская вилка изображена первой) Затем соедините открытые два вместе.
Шаг 10:
Выкрутите 10-миллиметровый винт заземления и добавьте к нему черный провод заземления, который входит в комплект.
Шаг 11:
Снимите нижнюю панель приборной панели со стороны пассажира. Я использовал пластик, чтобы оторвать их. Для освобождения зажимов не требуется никаких усилий.
Шаг 12:
Отключите заводское соединение TPMS. (следуйте по желтой трубке; соединение вверх, под углом и легко выходит)
Шаг 13:
Возьмите длинную стяжку (или проволочную вешалку) и вставьте соединение TPMS, которое идет в комплекте, позади центра консоли и со стороны пассажира.
Шаг 14:
Вставьте разъем TPMS жгута в гнездо TPMS. Затем вставьте гнездовую часть жгута в заводское соединение TPMS.
Шаг 15:
Повторно подключите аккумулятор (фотографии здесь не требуются)
Шаг 16:
Вернитесь на страницу с драйверами. Возьмите модуль, который идет в комплекте. Нажмите и удерживайте кнопку программирования и подключите оставшийся штекер к модулю, пока не увидите одновременно красный и синий цвет.
Шаг 17:
Когда загорятся ОБЕИ красный и синий, отпустите и вставьте оставшиеся небольшие жгуты в модуль.
Шаг 18:
Нажмите кнопку программирования два (2) раза в обычном темпе.
Шаг 19:
Переведите ключ в режим дополнительных устройств. (должен быстро мигнуть 10 раз на блоке управления) Затем он должен мигать ровным синим цветом. Через несколько секунд после того, как он замигает синим, выключите зажигание.
Шаг 20:
Закройте двери. Нажмите кнопку блокировки на заводском брелке три (3) раза в обычном темпе.
После того, как вы нажмете команду блокировки три раза, она должна запуститься!
https: // youtu.be / 4jeGhr1gwWc
Новый DIY Remote Start скоро появится
Пожалуйста, прочтите меня! TL / DR? Перейти внизЗаинтересованы в удаленном запуске со смартфоном, который можно установить самостоятельно и сэкономить кучу денег? Читайте дальше … вы будете рады, что сделали.
Привет, друзья,
Я работаю с N2 Designs (на мой взгляд, лучшей компанией для удаленного запуска), чтобы узнать цены и варианты для системы удаленного запуска. Обычно у них есть система plug and play, которую может установить любой, кто достаточно опытен, но сейчас она находится на стадии бета-разработки.Это означает, что они собираются прислать мне комплект для установки, проверки работоспособности, и я сделаю видео по установке с другом, чтобы убедиться, что ЛЮБОЙ может сделать это с помощью всего лишь нескольких дешевых инструментов из порта. Я оцениваю стоимость их групповой покупки в размере около 400 долларов США с модулем смартфона, или, если вы просто хотите иметь регулярный удаленный запуск, это, вероятно, будет между 200 и 250 долларами.
У меня был этот комплект на моей Такоме, и это было потрясающе! Запуск двигателя, остановка, блокировка, разблокировка и даже состояние заряда батареи с актуальными обновлениями в любое время.Я даже проверил показания на своем телефоне с помощью мультиметра, и он был на 0,1 вольт. Годовая плата за модуль смартфона обычно составляет 40 долларов.
Если это вас заинтересует, скажите «Заинтересованы», чтобы я мог выслать вам более подробную информацию, когда они станут доступны. Моя миссия — донести это до всех, кто занимается Стингером, и сэкономить нашему сообществу немного денег. К тому же вы знаете качество своей работы. Возможность самостоятельно устанавливать моды не только дает вам большее чувство гордости за свой автомобиль, но и чувство выполненного долга.
TL / DR:
Вот возможность сэкономить деньги, установить собственный удаленный запуск с возможностями управления смартфоном и убедиться, что вы все сделаете правильно с первого раза. Это будет намного проще, чем модуль управления K8SS Canbus.
Не стучит. Это круто, но большинству из нас не нужны и никогда не будут использоваться все эти элементы управления.
Как активировать дистанционный запуск — Chrysler Town & Country и Dodge Grand Caravan — Appcar DiagFCA — диагностический прибор
Данная процедура позволяет активировать заводской удаленный запуск практически на всех бензиновых минивэнах Chrysler Town & Country и Dodge Grand Caravan 2008-2020 годов выпуска
👉 Дистанционный запуск без замены модуля зажигания
Вам понадобится:- Новый FOBIK с кнопкой дистанционного запуска —
— или — Чехол / корпус + только кнопочная панель — многие брелоки имеют активный контакт дистанционного запуска, поэтому просто замените кнопочную панель !, - Выключатель приоткрытого капота 05026211AA (Замены: 05026211AA, 05026161AA, 05026277AC, 05026288AA) —
— или — один резистор 1 кОм
1️⃣ Подключите переключатель приоткрытого кожуха или используйте резистор 1 кОм.

Разъем приоткрытого выключателя обычно скрыт под блоком предохранителей (модуль TIPM). Если в заводском жгуте проводов нет этой цепи, подключите два провода к разъему C4 — контакты 3 и 14 — это самый маленький разъем TIPM 68032279AA
В качестве альтернативы вы можете использовать резистор 1 кОм вместо переключателя приоткрытия, который будет имитировать закрытый капюшон.
2️⃣ Измените следующие параметры в конфигурации автомобиля
- Конфигурируемые входы TIPM: реконфигурируйте вход № 2 (B11) -> Приоткрытый кожух
- Конфигурация автомобиля 1: Дистанционный запуск -> Установить
3️⃣ Считайте PIN-код
После изменения параметров необходимо выполнить сброс WCM (процедура сброса конфигурации WIN).Потребуется PIN-код.
- Вы можете прочитать PIN-код, используя эту процедуру:
4️⃣ Выполните процедуру сброса конфигурации WIN
- Запустите процедуру сброса конфигурации WIN, чтобы применить изменения в модуле WCM / WIN.

5️⃣ Запрограммируйте новый ключ / FOB, если это необходимо.
6️⃣ Выключите зажигание и включите его на несколько секунд, а затем удалите коды DTC, если они возникнут.
👉 Дистанционный запуск с заводским набором
Вы также можете использовать специальный комплект для дистанционного запуска, но он намного дороже 💰В специальный комплект для дистанционного запуска входят:
- Новый беспроводной узел зажигания (модуль WCM / WIN) с внешней антенной дистанционного запуска,
- Новые FOBIK — совместимы с дистанционным запуском,
- Выключатель приоткрытого капота
Вместо чтения PIN-кода необходимо выполнить процедуру замены WCM / WIN, которая программирует VIN и PIN-код в новом модуле зажигания.
Не забывайте программировать FOB только после завершения этой процедуры!
⚠️ Эти процедуры были протестированы пользователями Appcar, но мы не можем гарантировать, что они будут работать должным образом в каждом автомобиле.
Сделай сам Дистанционный запуск и дистанционное выключение генератора.
Вы, возможно, читали сообщение о переключателе, который мы подключили в доме Зака?
https://www.utterpower.com/installing-a-generator-transfer-switch-at-zachs-house-21211/
И, возможно, вы читали пост о городском генераторе воздушного охлаждения
https: // www.utterpower.com/utterpowers-urban-backup-prototype-headed-to-a-new-test-site-soon/
Что касается 21 февраля, я довольно много поэкспериментировал, и мы близки к тому, чтобы выполнить фактическую установку, чтобы связать все это вместе. Если у вас есть электрик или электроника, вы легко соблюдаете схему подключения. Как я упоминал ранее, установка упрощена, потому что нам нужно подать только 120 В переменного тока на наш безобрывный переключатель, поскольку в этом доме действительно нет цепей на 240 В переменного тока, которые нам нужны для питания.
Мы проложим три проводника калибра 10 между генератором и передаточным переключателем и панелью главного выключателя.
(Длина менее 40 футов) горячий, нейтральный и заземляющий. Наряду с этими тремя, мы будем запускать кусок CAT5 в том же пластиковом кабелепроводе для других функций, один будет проводом от 12-вольтовой пусковой батареи в шкафу генератора, он используется для трех целей, один — напряжение батареи. монитора, два — это метод непрерывной зарядки аккумулятора, а третий — активация функций, управляемых реле в шкафу.Переключатель работы на удаленной панели переводит топливный клапан в открытое положение. Кнопка мгновенного запуска активирует моторизованный декомпрессор, кнопка мгновенного пуска приводит в действие стартер. Декомпрессор заботится о стартере, продлевает срок его службы и гарантирует, что при необходимости мы сможем запустить установку с плохо заряженной батареей. У нас есть запасные провода для дополнительных функций, но один провод подает сигнал тревоги в доме, чтобы сообщить о ненормальных условиях, мы также можем добавить другие функции, такие как превышение температуры, отсутствие давления смазочного масла и многое другое, чтобы отключить топливо.

Также блок позволяет устанавливать основные функции и управлять исполнительными механизмами и элементами авто.
Запуск двигателя может производиться по звонку, при передаче сообщения или посредством использования приложения для смартфона.
Также выполняется проверка уровня напряжения в электросети.
Если автовладелец установил модуль, то может завести двигатель, одновременно настроив работу отопительного устройства или системы кондиционирования.
Выхлопная труба при низких температурах обмерзает, а при их перепадах, когда производится пуск, внутри нее собирается конденсат. Это приводит к разрушению конструктивных компонентов, поэтому при настройке пользователь должен правильно отрегулировать параметр длительности работы ДВС. В среднем — десять минут.
Перечень команд определяется производителем и подробно описывается в инструкциях пользования. Предварительно СИМ-карта вставляется в специальный отсек в модуле и активируется. Для осуществления звонка баланс должен быть положительным.
Если в машине нет охранного комплекса, то устройство устанавливается за контрольным щитком. Предварительно его надо демонтировать и полностью отключить все подсоединенные разъемы. Для решения задачи может потребоваться снятие автомобильной аудиосистемы и центральной консоли, все зависит от особенностей конкретного транспортного средства.
Для изменения рабочих значений нужно зайти на официальный веб-ресурс производителя, адрес указывается в сервисном пособии.
Универсальные GSM модули могут функционировать на любых авто, независимо от разновидности системы питания двигателя (бензин, дизельное топливо или газ). Применение устройства на авто с ручными коробками передач имеет определенные нюансы. Современные производители часто предлагают пользователям маячки, разработанные непосредственно для автоматических трансмиссий.
Но существуют модели, позволяющие настроить управление с использованием коммуникатора от противоугонной системы.
Данный модуль обладает стандартным интерфейсом и позволяет работать с автомобилем посредством использования GPRS и GSM каналов. Устройство оснащается трансивером, позволяющим произвести дополнительное подключение антенных адаптером для обеспечения более качественного сигнала при передаче. Базу модуля составляет микропроцессор на платах МТ6260SА и RF7176. Для управления «девайсом» может применяться компьютер, специально для этого он оснащается USB-выходом.
Блок оснащается специальной колодкой, с помощью которой производится подключение устройства к модулю управления противоугонной системой.


к. при включении автозапуска охранная система отключается.
И тот и другой вариант весьма плох. В первом случае я мерз, а во втором шла речь о беготне по лестнице. Причем, потом надо было спустить обратно, и это все утром. Само собой, кто-то может сказать, что это неплохая зарядка, но я так не думаю. Теперь все по-другому. Встал с кровати, нажал на кнопку, потом умылся, поел и после можно спускаться в уже готовую машинку. Открыл дверь, завел и поехал, можно и куртку снять.
Несколько часов Карл! Ну почему они не вывели это кнопку в салон, чтобы не нужно было бегать? Почему они не вывели в салон кнопку управления заслонкой? Само собой, есть инструкция, в которой сказано что настройки не сбиваются, если снять клеммы аккумулятора, но в реале все не так радужно. Я несколько раз снимал клеммы, когда на долго уезжал в другой город и по возвращению мне приходилось восстанавливать все настройки по новой. Понятное дело, задача не пяти минут, и хорошо, если получится с первого раза. И о боже! Совсем недавно я нарвался на автоподсос производства фирмы «Саувз». Так вот, вы представляете, эти люди, даже не знаю, как они смогли, додумались сделать удаленную настройку. Короче говоря, настраивать машину можно через телефон и компьютер. Это просто невероятно. Жалею, что не видел этот автоподсос раньше, купил бы обязательно. А так, что есть то, есть.



starline-online.ru Вы можете с точностью до нескольких метров узнать о местонахождении своего автомобиля
Правильная температура в автомобиле дает вам уверенность, необходимую для того, чтобы отправиться в путь. Когда вы расслаблены, вы можете лучше сконцентрироваться.

