Воздушная система ЗИЛ 130 | Тормозная система ЗИЛ 130 камазовская схема
Меню
- Новости
- Статьи
- Видеоматериалы
- Фотоматериалы
- Публикация в СМИ
- 3D-тур
Будь в курсе
Новости, обзоры и акции
17.08.2020
С момента первого выпуска ЗИЛ-130 в 1963 году модель претерпела значительные изменения, которые в том числе затронули тормозную систему. С ненадежной одноконтурной производители перешли на многоконтурную, заимствованную у другого грузового автомобиля – КАМАЗа. Камазовская тормозная система для ЗИЛа стала практичным и безопасным решением.
Воздушная система для ЗИЛ-130
- Рабочую – используется для контроля движения и эффективной остановки авто вне зависимости от скорости и веса.
- Стояночную – призвана обеспечивать неподвижность машины в отсутствие водителя (на уклоне или горизонтальной поверхности).
- Запасную – гарантирует полную остановку автомобиля в аварийной ситуации или при отказе рабочей.
Производители ЗИЛ 130 предусмотрительно используют новейшие технические достижения для обеспечения безопасности, ведь данная модель применяется в армии и пожарных службах.
Рабочий контур
Тормозная система ЗИЛ, позаимствованная от КАМАЗа, является основной. Педаль в кабине водителя ЗИЛ-130 связана с двухсекционным тормозным краном. Привод тормозных механизмов работает на пневматической основе. Он двухконтурный – с раздельным торможением для переднего и заднего мостов. Пневматические тормозные контуры, включая стояночный и запасной, оснащены рядом датчиков для контроля исправности. В случае появления дефектов они подают визуальные (световые) и звуковые сигналы.
Стояночный контур
Механический привод обеспечивает автомобилю ЗИЛ-130 надежную фиксацию в нужном положении. Тормозные камеры установлены на заднем мосту и дополнительно оснащены энергоаккумуляторами. Водитель управляет системой с помощью тормозного крана (ручки, размещенной справа от водителя). Во время движения воздух сдавливает пружины электроаккумулятора, так что они находятся в неподвижности. На стоянке (после активации рычага) давление воздуха снижается и силовые пружины приводят в действие тормозной механизм на каждом колесе.
Запасной контур
Запасная воздушная система ЗИЛ-130 также связана с энергоаккумуляторами. Она активизируется с помощью тормозного крана стояночной модели или автоматически в случае аварийной ситуации. Изменение давления воздуха на силовые пружины позволяет регулировать интенсивность торможения. В камазовской схеме тормозной системы для ЗИЛ-130 запасной контур считается основным преимуществом.
В случае ручного управления кнопочный кран ЗИЛ-130 обеспечивает контроль за процессом, ведь сжатый воздух подается на энергоаккумуляторы порционно. Если стояночная система частично или полностью вышла из строя, то в связанной с ней запасной автоматически включаются механические устройства для оттормаживания ЗИЛ-130 при снижении давления на силовые пружины.
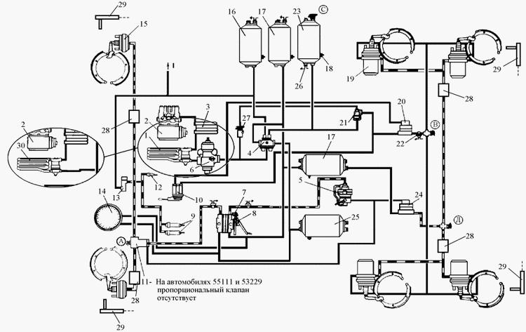
Схема многоконтурной воздушной системы
ЗИЛ-130 с многоконтурной камазовской тормозной системой надежнее, потому что водитель может контролировать оттормаживание даже в аварийной ситуации. Для стояночного и запасного контуров общими являются только компрессор и энергоаккумуляторы.
Компрессор (1) нагнетает воздух в камазовскую тормозную систему ЗИЛа. Он присоединен к регулятору давления (20), который, в свою очередь, связан с предохранителем от замерзания конденсата (21). Предохранитель оборудован клапаном контрольного вывода (3), через который при необходимости можно присоединить диагностическую аппаратуру для контроля за уровнем давления воздуха. Такие же клапаны размещены на других отрезках контуров.
Далее поток воздуха следует в конденсационный воздушный баллон (10), где избавляется от лишней влаги. Баллоны оснащены кранами для слива конденсата (12) и пневмоэлектрическими датчиками для определения падения давления в контуре (13). Оттуда поток нагнетается в двойной защитный клапан (19) или тройной защитный клапан (14), где и происходит первое распределение.
Из двойного клапана (19) идет линия на воздушный баллон вспомогательной воздушной системы (23), который выходит на магистраль к клапанам управления (24 и 25). С другой стороны клапан (19) выходит на воздухораспределитель (7), который переходит в кран запасной воздушной системы (6) с датчиками включения сигнала торможения (5).
В конце этой закрытой линии стоят пневмоцилиндры привода механизмов запасного контура (16).
Из тройного клапана воздух попадает в воздушные баллоны рабочего тормозного контура ЗИЛ-130 (9 и 11). При критической ситуации можно переключить на стояночную. Тогда воздух пойдет через кран аварийного растормаживания стояночного контура (8), потом через двухмагистральный перепускной клапан (31).
Оттуда путь лежит на ускорительный клапан (27), откуда направляется на кран стояночной воздушной системы (15) и воздушный баллон стояночного контура с датчиком включения. После баллона стоит одинарный защитный клапан (26), от которого идет выход на: соединительную головку (32), обратно на ускорительный клапан (27), клапан управления тормозной однопроводной системой прицепа (24), клапан управления воздушной двухприводной системой прицепа (25), воздушный баллон стояночного контура с датчиком включения (22).
Соединительная головка (32) применяется для объединения воздушных систем тягача ЗИЛ-130 и прицепа или полуприцепа.
Клапана управления воздушной системой прицепа (24 или 25) используются по отдельности, в зависимости от модели. На них установлены пневмоэлектрические датчики для включения сигнала торможения (5), а также они выходят каждый на свою соединительную головку (32 и 33).
От клапана управления двухприводной пневмосистемой прицепа (25) также идет линия на клапан ограничения давления (4) с клапаном контрольного вывода (3). К детали (4) присоединены тормозные камеры передних колес (2). Оттуда же идет магистраль на двухсекционный кран рабочей системы (18), куда присоединена линия обратно к агрегату (25).
Отдельно от двухсекционного крана (18) идет двойная линия к двухстрелочному манометру рабочей воздушной системы (17), к которой присоединены выходы на воздушные баллоны рабочего контура (9 и 11).
Регулятор тормозных сил (30) защищен двухмагистральным перепускным клапаном (31). Он присоединен к основной линии, выходит на клапан управления двухприводной пневмосистемой прицепа (25) и закрытый контур: тормозные камеры для задних колес (28), клапан быстрого растормаживания (29), несколько клапанов контрольного вывода (3).
Камазовская схема тормозной системы ЗИЛ-130 дублирует основные детали. Рабочая и стояночная магистрали действуют совершенно раздельно, а запасная остается на подстраховке. На каждой линии предусмотрены предохранители и клапаны для точного контроля над давлением воздуха.
Основные элементы многоконтурной воздушной системы
Основой работы воздушной системы ЗИЛ-130 является сжатый воздух, который нагнетается через компрессор. Воздушные баллоны, которые присутствуют в каждом контуре, хранят запас сжатого воздуха на случай разгерметизации и также называются ресиверами.
Предохранитель от замерзания конденсата является обязательным элементом в ЗИЛ-130, чтобы предупредить появление разрывов в деталях системы. Спиртовой предохранитель создает из конденсата спиртовой раствор, который замерзает при более низкой температуре. Для этого в поток воздуха подают пары спирта. Его изредка используют, но популярен второй вариант.
Термодинамический предохранитель основан на подаче охлажденного в радиаторе воздуха, который сжижает конденсат и заставляет оседать на стенках.
Потом предохранитель продувают, удаляя лишнее.
Тормозной кран служит для нагнетания давления в основных исполнительных механизмах ЗИЛ-130 пропорционально силе нажатия на тормозную педаль. Для управления стояночной и запасной воздушными системами используется дополнительный тормозной кран, выполненный в форме рукояти. Эти два контура местами объединены и автоматически заменяются, поэтому могут управляться одним рычагом.
Защитные клапаны размещены на важных магистралях воздушной системы грузовика ЗИЛ-130. Они должны обеспечить последовательное заполнение контуров воздушной системы и предотвратить утечку сжатого воздуха при разгерметизации одного из участков. Благодаря их наличию при наличии незначительных повреждений система сможет функционировать в обычном режиме.
Ускорительные клапаны помогают увеличить быстродействие. В энергоаккумуляторах большой запас сжатого воздуха, который прижимает силовые пружины. При срабатывании стояночного тормоза (например) ускорители помогают быстрее стравить воздух и ускорить срабатывание воздушной системы.
Регулятор тормозных сил должен препятствовать блокировке задних колес ЗИЛ-130 при торможении. Согласно законам физики, во время торможения на передние колеса идет основная нагрузка, а задние колеса оказываются разгруженными. Регулятор помогает перераспределить нагрузку в зависимости от степени деформации упругой подвески.
Возможность аварийного растормаживания необходима, чтобы быстро снять автомобиль с тормоза. В случае оперативных действий можно закачать сжатый воздух к энергоаккумуляторам напрямую через первый контур. В стандартной ситуации давление на силовые пружины появляется только после заполнения многоконтурной системы.
Клапаны управления воздушной системой прицепа или полуприцепа для ЗИЛ-130 на схеме показаны в полной комплектации. В некоторых подвидах может быть только выход на одноконтурную или на двухконтурную систему.
Тормозные камеры в ЗИЛ-130 являются исполнительными устройствами, которые непосредственно влияют на разжимные устройства тормозных механизмов.
Обычно это модели диафрагменного типа.
Пневмоусилители облегчают работу компрессора, повышая давление в контурах до необходимого значения. Благодаря их работе дорогой агрегат медленнее изнашивается. Датчики для контроля за состоянием находятся в основных узлах и тормозных камерах. Сюда же относят манометр, который отслеживает давление в баллонах и в тормозных камерах. В некоторых моделях для каждой цели используется отдельный агрегат.
Принцип работы системы камазного типа
Эта сложная и эффективная воздушная система применяется на большинстве современных грузовиков, потому что ее принцип действия облегчает управление, гарантирует быструю остановку и предупреждает потерю контроля.
Схема воздушной системы ЗИЛ-130 основана на действии силовых пружин электроаккумуляторов. Пока на них воздействует сжатый воздух (основное рабочее тело), они остаются в зажатом состоянии. Это происходит во время движения или пока тормоза никак не задействованы. Нажатие на педаль тормоза или задействование стояночного тормозного крана (боковой рукояти) дает старт стравливанию воздуха из системы.
Давление падает, пружины разжимаются и воздействуют на непосредственные тормозные устройства (прижимают колодки к тормозным дискам). Когда двигатель заводится, можно снова накачать воздух в три контура компрессором и продолжить путь в безопасности. Быстрому накачиванию воздуха способствуют усилители, а скоростному стравливанию – клапан аварийного растормаживания.
Грузовик ЗИЛ-130 можно поставить и снять с тормоза и при выключенном двигателе, но в течение примерно десяти минут. В тормозной системе ЗИЛа и КАМАЗа предусмотрены ресиверы (воздушные баллоны) в которых сохраняется запас сжатого воздуха.
Когда водитель ЗИЛ-130 останавливает авто и задействует стояночный тормоз, воздух начинает медленно стравливаться. Но еще некоторое время в баллонах остается достаточно воздуха, чтобы растормозить автомобиль даже без включения двигателя. Но позже уже придется завести авто и подождать, пока компрессор обеспечит нужный уровень давления.
Регулятор давления тщательно следит за состоянием деталей, а на случай отказа есть предохранители.
Схема многоконтурной воздушной системы для ЗИЛ-130 полностью безопасна и идеально подходит для военных грузовиков.
Преимущества и недостатки пневматических тормозов
Многоконтурная камазовская система является залогом безопасности, когда дублирующие контуры в нужный момент могут заменить поврежденный участок. Но основой тормозов для ЗИЛ-130 стала пневматика.
Многие производители автомобилей предпочитают именно пневматические системы по следующим причинам:
- Нет необходимости заменять рабочее тело при ТО: воздух просто стравливается в атмосферу каждый раз при торможении.
- Пневматика обходится дешевле в обслуживании: компрессор требует минимальных вложений во время использования.
- Амортизация системы снижена: воздух не повреждает внутренние стенки магистралей, так что шланги служат дольше.
- Нет риска испортить рабочую смесь: в гидравлической системе применяют различные составы, которые нельзя смешивать и загрязнять, а к воздуху требований гораздо меньше.

- Отсутствует опасность при перепадах температуры: любые скачки внутри и снаружи легко переносятся, специальное устройство регулирует замерзание конденсата.
- Мелкие поломки не угрожают: при небольшой утечке сжатого воздуха тормоз может работать в том же режиме.
- Управление тормозами прицепа (полуприцепа): в системе есть специальные коннекторы для подсоединения одноконтурной или двухконтурной схемы.
- К системе можно подсоединить другие элементы: привод дверей, звуковой сигнал, стеклоподъемник.
Главное преимущество пневматической системы – это низкая стоимость запчастей и обслуживания для ЗИЛ-130. Ремонт можно провести в удобный момент, даже при сильных поломках найдется хотя бы один работающий контур.
У пневматического контура есть и недостатки, которые всеми силами стараются исправить производители. Система ЗИЛ-130 медленно срабатывает из-за необходимости накачать три контура сжатым воздухом, однако уже применяются специальные усилители.
Основные неисправности
ЗИЛ-130 с камазовской тормозной системой безопасен и надежен, но у многоконтурных магистралей тоже могут быть неисправности:
- Возрастание тормозного пути. В нормальном состоянии размер не должен превышать 11м (на сухом участке при скорости 30 км/ч). Это свидетельствует об износе запчастей или нарушении герметичности контура.
- Падение давления в системе. Неисправность компрессора или разгерметизация участка. Необходимо срочно обратится к мастеру, хотя дублирующие контуры и предохранители дают некоторый запас времени.
- Разбалансировка тормозов. Характеризуется заносом грузовика ЗИЛ-130 в сторону в процессе торможения. Необходимо провести регулировку тормозных колодок.
- Трудности при снятии с тормоза. Множество причин (неисправность элементов).
Требует срочного реагирования. - Заклинивание колес. Поломка оттяжных пружин, обрыв фрикционных накладок, заклинивание поршней в колесных цилиндрах.
- Плохое удержание автомобиля на месте. Поскольку стояночный контур частично связан с запасным, такое положение чревато неприятностями. В большинстве случаев проблему можно устранить регулировкой зазора между колодкой и барабаном или промывкой с последующей смазкой запчастей, однако необходимо провести диагностику для исключения серьезных неисправностей.
- Занос прицепа при торможении. Происходит в результате поломки соединительной головки, из-за чего сигналы плохо передаются на воздушную систему прицепа.
- Опоздание реакции на нажатие педали или зажим тормозного крана. Это может быть результатом резкого удара или постепенного износа, от которого в воздушной системе появился дефект.
Решение использовать камазовскую схему для системы торможения в ЗИЛ-130 оказалась очень выгодной.
После введения инновации спрос на грузовики сильно возрос, на данный момент он считается классическим надежным автомобилем для муниципальных и частных служб. В результате тот же принцип «одолжили» многие отечественные и зарубежные производители.
Многоконтурная пневматическая воздушная система в ЗИЛ-130 позволяет экономить время и деньги на ремонте, обслуживании и управлении.
Другие статьи
Смотреть
ещё
Тормозная система ЗИЛ 4331
08.09.2020 20:26:31
Объем топливного бака ЗИЛ 130
08.09.2020 17:27:39
Тормозная система ЗИЛ 130
08.09.2020 12:00:00
Устройство сцепления ЗИЛ 130
08.09.2020 10:00:00
Объем масла в двигателе ЗИЛ 130
07.09.2020 14:30:40
Коробка передач трактора Т40
24.08.2020 11:09:00
Порядок зажигания ЗИЛ 130
21.
08.2020 08:06:00
Двигатель ЗИЛ 130 характеристики
19.08.2020 16:09:00
Заправочные объемы ЗИЛ 130
19.08.2020 10:10:00
Cмазка компрессора ЗИЛ 130
18.08.2020 16:09:00
Как проверить масло TOTAL на подлинность
13.08.2020
Трактор Т 25 замена масла
13.08.2020
Схема бесконтактного зажигания ЗИЛ 130
13.08.2020
Гидравлическое рулевое управление трактора
12.08.2020
Зазор свечей зажигания ЗИЛ 130
21.07.2020
Замена сцепления на тракторе Т 25
20.07.2020
Принцип сцепления трактора
18.07.2020
Карбюратор ЗИЛ 131
18.07.2020
Установка двигателя на трактор
15.
07.2020
Норма расхода тракторов
15.07.2020
ещё
Возврат к списку
Воздушная система
Воздуховод D 60мм Webasto, метр
Модель 1321692B Воздуховод D 60мм Webasto, метр Старый номер 3984972 000 ₽ Воздуховод D 60мм Webasto, метр теперь в вашей корзине покупок
Дефлектор Ø60мм закрыв/поворотный с резьбой
Модель 1320206A Дефлектор Webasto D 60мм (пластик) закрыв/поворотный с резьбой Артикул 1320206A.
..2 000 ₽ Дефлектор Ø60мм закрыв/поворотный с резьбой теперь в вашей корзине покупок
Дефлектор Ø60мм 90°
Модель 1320934A Дефлектор D 60мм (пластик) 90° Артикул 1320934A Старый номер 9012297A2 000 ₽ Дефлектор Ø60мм 90° теперь в вашей корзине покупок
Дефлектор Ø60мм воздуха поворотный (грибок)
Модель 1322405A Дефлектор воздуха поворотный Webasto (грибок), D 60мм (в сборе) Старый номер 398551 1 000 ₽ Дефлектор Ø60мм воздуха поворотный (грибок) теперь в вашей корзине покупок org/Product»>Дефлектор щелевой Ø55
Модель 1319470A Дефлектор Webasto щелевой D 55мм (металл) Артикул 1319470A Старый номер 4922992 200 ₽ Дефлектор щелевой Ø55 теперь в вашей корзине покупок
org/Product»>Дефлектор Ø60мм 45° белый
Модель 1320205A Дефлектор D 60мм 45° (пластик) белый незакрывающийся с резьбой 45градусов Артикул…1 500 ₽ Дефлектор Ø60мм 45° белый теперь в вашей корзине покупок
org/Product»>Дефлектор Ø60мм серый закрывающийся
Модель 1320937A Дефлектор Ø60мм серый закрывающийся Старый номер: 9012302A3 000 ₽ Дефлектор Ø60мм серый закрывающийся теперь в вашей корзине покупок
org/Product»>Дефлектор Ø60мм 45° серый
Модель 1320933A Дефлектор D 60мм 45° (пластик) серый незакрывающийся с резьбой 45градусов Артикул…2 500 ₽ Дефлектор Ø60мм 45° серый теперь в вашей корзине покупок
org/Product»>Дефлектор Ø60мм 45° коричневый Обзор
Модель 1320761A Дефлектор D 60мм 45° (пластик) коричневый незакрывающийся с резьбой 45градусов…3 000 ₽ Дефлектор Ø60мм 45° коричневый Обзор теперь в вашей корзине покупок
org/Product»>Проход перегородки Ø60
Модель 1320923A Проход перегородки Ø60 (пластик) / ВБ Артикул 1320923A Старый номер 9009249C800 ₽ Проход перегородки Ø60 теперь в вашей корзине покупок
org/Product»>
Дефлектор Ø60мм 45°
Модель 1320204A Дефлектор D 60мм 45° (пластик) незакрывающийся с резьбой 45градусов Артикул…500 ₽ Дефлектор Ø60мм 45° теперь в вашей корзине покупок
Дефлектор Ø60мм белый закрывающийся
Модель 1320207A Дефлектор Ø60мм белый закрывающийся Старый номер: 9012301A2 000 ₽ Дефлектор Ø60мм белый закрывающийся теперь в вашей корзине покупок
Дефлектор Ø60мм 90° белый
Модель 1320935A Дефлектор АТ2000 Ø60 90° (пластик), белый , незакрывающийся Старый номер 9012298A1 500 ₽ Дефлектор Ø60мм 90° белый теперь в вашей корзине покупок
Дефлектор Ø60мм 90° серый
Модель 1320936A Дефлектор АТ2000 Ø60 90° (пластик), серый , незакрывающийся Старый номер 9012299A2 500 ₽ Дефлектор Ø60мм 90° серый теперь в вашей корзине покупок
Дефлектор Ø60мм коричневый закрывающийся
Модель 1320208A Дефлектор Ø60мм коричневый закрывающийся Старый номер: 9014998A3 500 ₽ Дефлектор Ø60мм коричневый закрывающийся теперь в вашей корзине покупок
Дефлектор Ø60мм 90° коричневый
Модель 1320762A Дефлектор АТ2000 Ø60 90° (пластик), коричневый , незакрывающийся Старый номер…3 000 ₽ Дефлектор Ø60мм 90° коричневый теперь в вашей корзине покупок
Тройник-T 60/60/60 90°
Модель 1320474A Тройник Т-образный 60/60/60 из пластика для воздуховода Webasto Старый номер…1 500 ₽ Тройник-T 60/60/60 90° теперь в вашей корзине покупок
Дом
Air Systems International закроется в полдень по восточному стандартному времени в пятницу, 23 декабря, и вновь откроется в 8:00 по восточному поясному времени во вторник, 27 декабря. Счастливого Рождества и счастливых праздников всем. ******************************************************* ****
Air Systems International, Inc. представляет свой новый основной каталог 2022 в печатной и цифровой формах.
В каталоге 2022 года представлены самые популярные товары Air Systems, в том числе система фильтрации воздуха Breather Box® Grade-D, комплекты для вентиляции замкнутого пространства Saddle Vent®, стеллажи для хранения AIR-KADDY™ SCBA, тележки для баллонов с воздухом для дыхания MULTI-PAK™, Тележки Ergo-Air®, переносные системы зонального освещения Air-Light® и система тележки с баллонным воздухом Breathing Air Transporter™ (BAT).
В каталоге также представлено множество новых продуктов, в том числе тележка Air-Trolley™ SCBA Cart, 12-дюймовые и 16-дюймовые переносные пневматические струйные вентиляторы, взрывозащищенный переносной фонарь Air-Light® и осветительная мачта Air-Light®.
Чтобы запросить основной каталог на 2022 год, нажмите здесь или нажмите здесь , чтобы просмотреть и загрузить новый каталог в формате PDF.
Доступен новый каталог пожарно-спасательных работ 2022 года. Щелкните здесь для просмотра.
Мы являемся производителем оборудования для обеспечения безопасности в соответствии со стандартом ISO 9001: 2015 для промышленности, строительства, правительства, военной обороны, пожарно-спасательных и аварийно-спасательных служб. Мы полностью привержены потребностям наших клиентов и особым задачам. Мы всегда гордились тем, что реагируем на экологические проблемы пользователей нашего оборудования.
|
Фильтрация класса D | Компрессоры | Воздух для дыхания под высоким давлением | Тележки с пневмоцилиндрами |
| |||
Пожарно-спасательная служба | Вентиляция | Переносное освещение постоянного тока | Окружающая среда |
Обслуживание клиентов 1.
800.866.8100 или 1.757.424.3967Нажмите здесь, чтобы загрузить наши продукты с полной линейкой
. Продажа
Breather Box®
Просмотреть страницу каталога
Просмотреть информацию для заказа
Просмотреть/загрузить руководство пользователя
• Все переносные и стационарные системы фильтрации воздуха для дыхания соответствуют или превышают требования OSHA 1910.134, канадских стандартов воздуха для дыхания Z180.1 и британского стандарта • Все фильтрующие устройства предназначены для прохождения максимальная производительность на одного работника • Компания Air Systems БЕСПЛАТНО предоставляет вам первый сертифицированный в лаборатории тест качества воздуха для вашего нового устройства фильтрации воздуха для дыхания. Свяжитесь со службой поддержки для получения подробной информации. |
Breather Box ® Breather Box® — это портативная система фильтрации класса D, предназначенная для подачи воздуха для дыхания определенному числу рабочих. Система фильтрует воздух, поступающий от компрессора, чтобы обеспечить пользователей респираторов воздухом качества Grade-D и следит за содержанием CO и/или кислорода. Элемент первой ступени фильтрует объемную воду и твердые частицы и имеет автоматический дренаж. Коалесцирующий фильтр второй ступени удаляет распыленные масла, туман, сверхмелкие частицы и имеет автоматический дренаж. Фильтр третьей ступени удаляет органические пары и запахи и имеет ручной слив. Индикаторы смены фильтра стандартны для всех трех ступеней фильтрации. Эффективность фильтрации составляет 99,99% @ 0,01 микрона. Все Breather Boxes® предназначены для использования в вертикальном и закрытом положении для предотвращения внутреннего загрязнения. Стандартный монитор угарного газа (CO) для воздушных судов работает от одноразовых 9-вольтовых батарей, 8-16 В постоянного тока или 115 В переменного тока для непрерывного мониторинга воздуха. Внешний звуковой сигнал и световая сигнализация рабочих о высоком содержании СО. Разъем для дистанционной сигнализации имеется на всех моделях, кроме модели BB15-CO. Коробки с точками крепления (POA) могут расширить использование респиратора на расстоянии более 300 футов.
Индивидуальный дизайн Breather Box® Опции
Для получения подробной информации обратитесь в службу поддержки клиентов
Посмотреть информацию для заказа | ||
| |||
Компрессор Фильтрация класса D Распределение воздуха (POA) Респиратор Элементы, изображенные выше, составляют типичную систему подачи воздуха для дыхания класса D. Наверх
| |||


Требует срочного реагирования.
..
Продукция, которую мы производим, была разработана исходя из конкретной потребности или желания выполнять работу более безопасно и с большей производительностью. Мы всегда будем продолжать реагировать на требования и инновационные идеи нашего самого ценного актива… 

