Как Сбросить Бортовой Компьютер Ваз 2114 – Автоновости и советы по ремонту автомобиля
Инструкция по эксплуатации бортового компьютера ВАЗ-2115
Автомобили, произведенные на территории Российской Федерации, комплектуются компьютером. Первый бортовой компьютер появился на ВАЗ-2114. Говоря простым языком, бортовой компьютер можно считать неким электронным справочником по состоянию автомобиля. Он необходим водителю для того, чтобы понимать, в каком состоянии находится его авто, а также какие неисправности в нем появились.
Первые бортовые компьютеры на отечественных автомобилях выполняли такие функции:
- Контроль количества топлива, залитого в бак.
- Приблизительный расчет расстояния, которое можно проехать на оставшемся в баке топливе.
- Отслеживание показателей температуры охлаждающей жидкости в моторе, а также недопущение его перегрева.
Современный бортовой компьютер на ВАЗ-2115 предназначен для:
- передачи информации о показателях «в режиме онлайн»;
- вывода сведений на информационную панель;
- отражения маршрутных параметров, таких как текущий расход топлива, время в пути, количество преодоленных километров и т.
д.; - диагностики состояния мотора с последующим выводом ошибок на экран бортового компьютера.
Кроме всего прочего, в зависимости от комплектации автомобиля, на его бортовой компьютер могут поступать следующие данные:
- информация о времени следующего технического обслуживания автомобиля;
- сведения о необходимости корректировок некоторых функций транспортного средства;
- предупреждение о необходимости продления страхового полиса;
- информация из органайзера;
- параметры, при которых в системе охлаждения автоматически будет включен вентилятор.
1 Принцип функционирования бортового компьютера
2 Краткая инструкция по эксплуатации бортового компьютера
2.1 Как обнулить штатный борт компьютер на ваз 2114
2.2 Штатный бортовой компьютер 2114
3 Что делать, если на ВАЗ-2115 перестал работать бортовой компьютер
Принцип функционирования бортового компьютера
Такие автомобили, как ВАЗ-2109, оснащались приборами, выполнявшими функцию маршрутизаторов.
Напомним, что это были карбюраторные автомобили. А вот ВАЗ-2114 и 2115 начали оснащать уже инжекторными силовыми установками, что потребовало применения устройств совершенно иного типа.
Поэтому основными функциями бортового компьютера на этих автомобилях является диагностика, а также управления работой едва ли не всех систем транспортного средства.
Принцип работы бортового компьютера на ВАЗ-2115 заключается в следующем:
- принятие при помощи блока управления сигналов, их последующая обработка и выдача необходимой информации на дисплей компьютера;
- возможность внесения некоторых корректировок;
- обработка сигналов, полученных от систем, которые не управляются контроллером. Если в машине возникла нештатная ситуация, на бортовой компьютер будет подан звуковой сигнал, а на его экране появятся сведения об ошибке.
Краткая инструкция по эксплуатации бортового компьютера
Приобретя автомобиль ВАЗ-2115, в комплекте с ним вы получите инструкцию по эксплуатации бортового компьютера.
В ней подробно рассказано, как поступать в различных ситуациях. А теперь настало время поговорить о том, как правильно использовать бортовой компьютер на ВАЗ-2115. Для этого нужно:
Как обнулить штатный борт компьютер на ваз 2114
Ваз 2114.
Штатный бортовой компьютер 2114
Обзор штатного бортового компьютера Ваз 2113 — 2115 Значения показаний маршрутного компьютера Как обнулить…
- изучить инструкцию при включенном информационном табло бортового компьютера. Такое действие необходимо, если БК наделен многочисленными разнообразными функциями, разобраться с которыми самостоятельно невозможно;
- наибольшее внимание следует уделить символам и значкам, соответствующим аварийным командам;
- работа бортового компьютера ВАЗ-2115 регулируется при помощи специальной панели с кнопками.

Разобравшись в том, какие функции выполняет та или иная кнопка, управлять БК будет намного легче.
Заучивать всевозможные коды ошибок не нужно. Лучше всего просто найти обозначения всех ошибок в Интернете, где они, кстати, находятся в свободном доступе, распечатать их на листок бумаги и постоянно возить с собой в машине. И когда вы увидите на информационном табло компьютера код той или иной ошибки, у вас не займет много времени понять, что именно он означает, нужно просто взглянуть на распечатанный ранее список.
Кстати, нередко бывает и так, что бортовой компьютер выдает сигнал опасности абсолютно безосновательно. Причиной этого может быть процессор бортового компьютера либо какой-то датчик, работающий некорректно. Помните, от ошибок электроники никто не застрахован. Тем не менее в подавляющем большинстве случаев бортовой компьютер ВАЗ-2115 работает достаточно правильно.
Представляем вашему вниманию наиболее распространенные коды ошибок с их расшифровкой:- 2 – напряжение бортовой сети превышено;
- 3 – датчик уровня топлива работает некорректно;
- 4 – датчик, отвечающий за температурный режим мотора, неисправен;
- 5 – датчик температуры воздуха снаружи передает предупреждающие сигналы;
- 6 – перегрев мотора;
- 7 – в системе смазки автомобиля наблюдается очень низкое давление;
- 8 – в системе торможения обнаружились некоторые проблемы;
- 9 – низкий заряд аккумуляторной батареи.

Если во время движения на бортовом компьютере автомобиля появились цифры 4, 6 или 8, следует немедленно остановиться, устранить проблему и только после этого продолжить движение. Но после этого потребуется перезагрузка процессора. Ошибку можно сбросить, просто подержав нажатой несколько секунд клавишу суточного пробега.
Что делать, если на ВАЗ-2115 перестал работать бортовой компьютер
Иногда случается и так, что при полной исправности автомобиля бортовой компьютер напрочь отказывается работать. Как же поступить в таком случае?
Конечно же, можно попытаться устранить проблему самостоятельно. Но все-таки гораздо лучше, если этим займется настоящий специалист. Именно он сможет достоверно определить причину неисправности прибора.
Но прежде чем ехать в сервисный центр, первое, что стоит сделать, – это проверить предохранитель F3, который мог попросту перегореть. Он установлен в цепи питания процессора ВАЗ-2115. Если после замены предохранителя бортовой компьютер и дальше не подает никаких признаков жизни, также можно проверить разъемы подключения к нему.
Повторимся, что если вы не электрик, да и вообще не особо разбираетесь в электронике, эту задачу следует доверить профессионалу.
Помните, любую неисправность, которую показывает бортовой компьютер, можно устранить, как и поломку самого бортового компьютера. Но, как говорится, лучше предупредить проблему, нежели потом ее решать. Поэтому каждый автомобиль следует содержать в нормальном состоянии, вовремя проходить технический осмотр и менять запчасти, вышедшие из строя. Кроме всего прочего, лучше вообще не допускать поломки запчастей, а заменять их по мере износа. Только в таком случае управление автомобилем будет безопасным с технической точки зрения, а во время поездки не возникнут нештатные ситуации, связанные с неправильной эксплуатацией автомобиля.
Исправность вашего автомобиля – гарантия безопасности как водителя, так и пассажиров.
На нашем сайте действует специальное предложение. Вы можете получить бесплатную консультацию нашего корпоративного юриста, просто задав свой вопрос в форме ниже.
Post Views: 5 772
Рейтинг
( 1 оценка, среднее 5 из 5 )
Бортовой компьютер на ВАЗ-2115: инструкция, подключение :: SYL.ru
На ВАЗ-2115 бортовой компьютер устанавливается сравнительно недавно. Дело в том, что первые выпуски этой модели комплектовались двигателями с карбюраторной системой впрыска. В них не было электронного блока управления, который бы мог считывать всю информацию о работе двигателя внутреннего сгорания и остальных систем автомобиля.
Бортовой компьютер сильно облегчает жизнь водителю. Установить его сможет даже человек, не имеющий богатого опыта в монтаже специального оборудования. Подключение прибора не вызовет никаких трудностей, равно как и настройка. Можно при работе использовать инструкцию по эксплуатации, которая идет в комплекте.
Основные сведения
Очень много возможностей предоставляет функционал этого прибора. При помощи бортового компьютера на ВАЗ-2115 можно определить практически все параметры работы двигателя.
Что позволяет контролировать прибор:
- Скорость движения автомобиля в текущий момент времени, среднее значение, минимальное или максимальное.
- Температуру жидкости в системах охлаждения и торможение.
- Величину напряжения в бортовой сети.
- Расход топлива на 100 км пути. Причём можно вывести на дисплей как среднее значение, так и текущее, максимальное, минимальное.
- Уровень бензина в топливном баке.
Это лишь немногие параметры, которые позволяет отслеживать электроника. При помощи бортового компьютера на ВАЗ-2115 также можно проверить состояние всех датчиков инжекторной системы впрыска. Причём в инструкции по эксплуатации прибора обязательно содержится информация о том, какой код ошибки соответствует неисправности того или иного датчика.
Установив такой маршрутный компьютер на свой автомобиль, вы сможете избавиться от посещений автомастерских при первом же загорании лампы CHECK ENGINE. Каждый раз, включая зажигание, вы перед глазами видите все ошибки, которые присутствуют в системах автомобиля.
При необходимости можете стереть их.
Какие на ВАЗ-2115 можно установить компьютеры
В продаже можно встретить самые разные модели бортовых компьютеров для отечественных автомобилей. Самое главное, чтобы они работали с электронными блоками управления, устанавливаемыми на автомобили ВАЗ. На маршрутных компьютерах не стоит экономить, так как дорогие приборы смогут обеспечить тщательную диагностику автомобиля, своевременно предупредят вас о неисправностях. У них намного выше срок службы, функционал побольше, нежели у дешевых вариантов.
В продаже можно встретить также бортовые компьютеры, которые устанавливаются вместо комбинации приборов. Они намного удобнее, так как вся информация о работе систем автомобиля находится перед глазами у водителя.
Типичные ошибки бортовых компьютеров
Чтобы проверить бортовой компьютер на ВАЗ-2115, необходимо полностью обнулить суточный пробег на приборной панели и выключить зажигание. После этого необходимо нажать кнопку, которая находится возле рычага включения стеклоочистителя.
При этом на дисплее показывается версия прошивки и коды ошибок, если они имеются:
- В том случае, если в бортовой сети слишком высокое напряжение, появится код «2».
- При неисправности датчика, указывающего уровень топлива, будет высвечиваться код «3».
- При выходе из строя датчика температуры охлаждающей жидкости высветится код «4».
- При наличии неисправности в датчике температуры, установленном снаружи автомобиля, появится ошибка с кодом «5».
- При перегреве двигателя бортовой компьютер на ВАЗ-2115 выдаст ошибку «6».
- При снижении давления масла ниже минимального значения появится ошибка «7».
- Недостаточный уровень жидкости в тормозной системе — ошибка с кодом «8».
- При низком заряде батареи появится код «9».
Какие ошибки появляются чаще всего?
Чаще всего появляются ошибки с номерами «4», «6», «8». Первая появляется тогда, когда двигатель недостаточно прогрет. Ошибка бортового компьютера ВАЗ-2115 с кодом «6» появляется при движении в городском режиме, когда перегревается двигатель, а также при поломках в системе охлаждения.
Чтобы сбросить эти ошибки, необходимо несколько секунд удерживать кнопку, которой сбрасывается суточный пробег автомобиля.
Особенности подключения бортового компьютера
Прежде чем произвести подключение бортового компьютера на ВАЗ-2115, необходимо определиться с тем, какие вам необходимы функции. Обязательно сопоставьте характеристики автомобиля и возможности бортового компьютера. Если у вас нет никаких «наворотов» на автомобиле, то приобретать дорогие и сложные системы нет смысла.
Определитесь с местом установки дисплея системы, а также центрального блока. Лучше всего устанавливать прибор в центральной консоли, если в ней имеется место. Если его там нет, то допускается монтаж на верхней части приборной панели. Смотреться это будет не очень красиво, поэтому лучше выделить место в центральной консоли, ведь удобство пользования прибором играет большую роль.
Но если у вас маршрутный компьютер в виде комбинации приборов, место его установки уже определено. Все провода подключения обязательно нужно проводить в специальных трубках, они защитят их от негативного влияния внешней среды.
Подключение электропроводки производится только после того, как будет установлен блок на автомобиле.
Подключение компьютера к системам автомобиля
Перед тем как настроить бортовой компьютер ВАЗ-2115, его необходимо подключить к электропроводке. Все данные этот прибор получает от диагностического разъема. Вам потребуется от контакта К-линии разъёма OBDII провести провод к бортовому компьютеру. Желательно для подключения использовать евроразъемы, но если таких нет, то можно и наконечники типа «папа» и «мама», обернутые в термоусадочную изоляцию.
Демонтаж бортового компьютера
Если установлен неисправный или устаревший бортовой компьютер на ВАЗ-2115, инструкция по его демонтажу выглядит следующим образом:
- Отключаете от аккумулятора минусовую клемму.
- Снимаете с автомагнитолы внешнюю панель.
- Извлекаете корпус автомагнитолы, отключив от неё провода.
- В отверстие необходимо запустить руку, чтобы ослабить крепление корпуса бортового компьютера.

- Теперь можно снять прибор и отсоединить от него провода.
После необходимо установить новый бортовой компьютер либо же заглушку в центральную консоль. Магнитофон можно подключить и установить на родное место. Настройки новый компьютер практически не требует.
Единственное, что нужно, – это откалибровать датчик уровня бензина в баке. Для этого опустошаете полностью бак, устанавливаете на маршрутном компьютере значение «0» и заливаете по 3 литра топлива до заполнения. По окончании бортовой компьютер сам сохранит данные и перейдет в режим ожидания. Вот как подключить бортовой компьютер на ВАЗ-2115 своими руками. Аналогично работы проводятся и при монтаже приборов на других инжекторных автомобилях.
Бортовой компьютер «Мультиотроникс»: инструкция и справочники
Бортовые компьютеры на сегодняшний день являются одним из нужных и незаменимых устройств. Наличие такого оборудования вкупе со штатным маршрутным компьютером сделает поездку в автомобиле более комфортной и безопасной, предоставляя водителю исчерпывающую информацию о состоянии транспортного средства.
Особенности Multitronics
Бортовые компьютеры «Мультитроникс» выгодно отличаются от аналогов большим количеством настроек и функций, позволяющих реализовать запросы любых пользователей и настроить устройство под конкретные требования. Автовладелец может самостоятельно группировать на дисплее различные параметры, настраивать систему уведомлений — как звуковых, так и визуальных, подключать парктроники той же марки.
Современные модели автомобилей оснащены электронными системами и различными датчиками, отвечающими за работу этих систем и других узлов. Все системы автомобиля контролируются датчиками и компьютером, который также хранит в своей памяти коды неисправностей всей системы или отдельных датчиков. Бортовые компьютеры автомобиля не отображают коды зафиксированных ошибок, и при возникновении таковых водитель может не заметить работающую лампу-индикатор на панели приборов. Кроме того, при обнаружении сигнала сложно определить, можно ли продолжить движение или остановиться.
Функциональность
Бортовые компьютеры «Мультитроникс» предупреждают водителя в автоматическом режиме и позволяют расшифровать более 10 тысяч ошибок электронного блока управления двигателем. Функционал включает в себя запоминание всех ошибок и занесение информации о них в журнал памяти с регистрацией 40 параметров на момент фиксации неисправности. Некоторые модели компьютеров позволяют быстро переслать журнал ошибок на телефон, почтовый адрес или на любую СТО.
Часть функций диагностики и управления электронными системами автомобиля выполняет не компьютер, а отдельные блоки, которых в одном автомобиле может быть более 20 (например, АБС, АКПП, ЭМУР, подушка безопасности, силовой упаковка и многое другое). Диагностические линзы на приборной панели обычно не показывают неисправности вышеперечисленных систем, соответственно, водитель может не знать об их неисправностях.
Бортовые компьютеры Multitronics исправляют и сбрасывают ошибки более 60 таких дополнительных систем.
Такой широкий функционал делает работу с такими инструментами комфортной, гарантирует безопасность поездок, позволяет экономить время обслуживания и эксплуатации автомобиля.
При наличии в автомобиле АКПП бортовой компьютер оповещает водителя о перегреве АКПП, предупреждает о необходимости нештатной замены масла.
Бортовые компьютеры отличаются набором функций, типом дисплея, дизайном и поддержкой разных автомобилей.
В инструкции по эксплуатации описано как подключить мультитроник к автомобилю — достаточно вставить штекер от прибора в диагностический разъем ОБД-2.
Типы бортовых компьютеров
Все бортовые компьютеры делятся на две основные категории:
- Универсальные. Синхронизируется с автомобилями любой марки и модели. В большинстве случаев их устанавливают как альтернативу салонному зеркалу. Часто такие компьютеры крепятся к лобовому стеклу.
- Индивидуальный. Такие устройства предназначены либо для конкретной модели автомобиля, либо для машин одной серии.
Например, для ВАЗ-2110 бортовые компьютеры «Мультитроникс» выпускаются отдельно и ориентированы на ВАЗ-2109.и модели ВАЗ-2108 на старой панели приборов. Такие устройства обладают большей эффективностью и функциональностью и устанавливаются в приборную панель автомобиля.
Отдельно стоит упомянуть карбюраторные и инжекторные модели. Последние пользуются большей популярностью у автомобилистов. Что касается бортовых компьютеров «Мультитроникс» для ВАЗ-2114, то они разрабатываются отдельно с учетом особенностей торпеды.
Стоимость
Бортовые компьютеры «Мультитроникс» продаются по следующим ценам:
- Минимальная стоимость бортового компьютера для автомобилей ВАЗ 1200-1300 руб. Более серьезные модели с расширенным функционалом стоят около 2500 рублей и оснащены цветным дисплеем. Новинки бортовой электроники стоят около 5-6 тысяч рублей.
- Для бортовых компьютеров марки «Гамма», например, минимальная цена 3200 руб., максимальная цена 7 тыс.
руб.
Установка бортового компьютера «Мультитроникс»
Установка бортового компьютера может быть выполнена автовладельцем самостоятельно без обращения в сервисные центры. В комплектацию входит не только инструкция по эксплуатации бортового компьютера «Мультитроникс», в которой подробно описан процесс установки, но и клеммная колодка. С его помощью устройство подключается к электронному разъему. Сам разъем находится внизу торпеды с правой стороны. Чтобы добраться до него, нужно снять пластиковую крышку.
Основная проблема, с которой сталкиваются автолюбители при установке ЭБУ, это распиновка разъемов. В инструкции приведена схема, на которой подробно показано, какие системы доступны после подключения бортового компьютера. Для правильной работы устройства подключите K-line.
Сама К-линия является каналом, по которому передаются наиболее значимые данные: информация об ошибках, температура двигателя и другие. Его подключение осуществляется к основному разъему, расположенному под рулевой колонкой с левой стороны.
В комплекте к бортовому компьютеру «Мультитроникс» поставляется специальная проводка, с помощью которой устройство подключается к разъемам.
Не менее важным при установке является подключение диагностических разъемов. Контактные площадки бывают двух типов — Евро-2 и Евро-3. При неправильном подключении мультитроника к ВАЗ-2115 автомобиль и все системы будут диагностироваться неправильно.
Неисправности и замена устройства
Как говорят автолюбители, в случае выхода из строя бортового компьютера «Мультитроникс» единственный способ решения неисправности — его замена. Конечно, устройство можно отремонтировать, однако ремонтируют его только в сервисных центрах за большие суммы. Целесообразнее купить новую модель и подключить самостоятельно.
Если бортовой компьютер выдает неверные данные, то велика вероятность, что в результате тряски и вибрации пропали контакты. Неисправность устраняется очень просто – достаточно проверить проводку и подтянуть контакты в нужных местах.
В показаниях указано, что бортовой компьютер начинает отображать неверную информацию в результате различных сбоев. Автосервис отправляется только в таких случаях. Специалисты проверяют оборудование и при необходимости перепрошивают его, обновляя программное обеспечение.
Эксплуатация
Современные модели бортовых компьютеров обладают широким функционалом, охватывающим более 500 опций. Для освоения устройства необходимо ознакомиться с инструкцией по эксплуатации, поставляемой в комплекте. Отзывы свидетельствуют о том, что основные нюансы, на которые стоит обратить пристальное внимание, — это символы и команды, сообщающие о состоянии систем и двигателя автомобиля.
Управление
В зависимости от выбранной модели компьютера количество функций и клавиш различается, но все их можно разделить на несколько категорий:
- Техническое обслуживание. Команды замены смазки или фильтров перед прохождением очередного ТО создаются с помощью ключей данной категории.

- Системные ошибки. Компьютерные ошибки отображаются на дисплее компьютера. Все коды ошибок указаны в инструкции по эксплуатации.
- Диагностика. Информация о состоянии автомобиля, его систем, узлов и основных деталей. Многие модели бортовых компьютеров позволяют отправлять команды отдельным частям автомобиля.
- Маршрутизатор. Функций этой категории клавиш множество: объем топлива, черный ящик, расход топлива, средняя скорость автомобиля.
Бортовой компьютер для ваз гос инструкция. Бортовой компьютер автомобиля – лучший помощник для контроля важных параметров. Индикация на экране
Компьютер сегодня является повседневным устройством, с которым сталкивается большое количество людей как дома, так и в большом количестве. транспортное средство . Если говорить конкретнее о водителях автомобилей, компьютер, или как его чаще называют, бортовой компьютер стал незаменимым для каждого из них, ведь только с его помощью можно взять под контроль работу большинство единиц.
Видео о работе нестандартного БК на ВАЗ-2114:
Если говорить об автомобилях российского производства, то первенцем в семействе АвтоВАЗ был ВАЗ-2114, на котором установлен бортовой прямо с завода был смонтирован компьютер, который имел возможность оповещать водителя обо всех событиях, происходящих, как снаружи, так и внутри автомобиля. Ниже в этой статье мы подробно разберем, для чего нужен бортовой компьютер, а также разберем краткую инструкцию к нему.
Штатное место в панели приборов для бортового компьютера. На фото есть штекер.
Бортовой компьютер первой версии, устанавливаемый на ВАЗ-2114, хоть и имел мало функций, тем не менее легко следил за основными параметрами автомобиля:
- Контроль уровня топлива , и его подсчет количества пройденных километров – эта функция позволяет водителю заранее принять решение о заправке.
- Контроль температуры охлаждающей жидкости — данная функция исключает перегрев двигателя за счет своевременного информирования водителя.

- Диагностика отдельных узлов автомобиля — позволяет с максимальной точностью, а главное мобильностью обнаруживать и устранять возникшие проблемы.
Подробнее о функциях бортового компьютера
Бортовые компьютеры на ВАЗ-2114 способны отображать на своем рабочем экране следующую информацию:
- Мгновенные показатели работы двигателя, обороты двигателя, температура, реальная и средний расход топлива.
- Информация о пробеге автомобиля, времени в пути.
- Возможность точного считывания возникших ошибок в системе, что позволит сразу определить, стоит ли обращаться с неисправностью в автосервис или есть возможность все исправить самостоятельно.
Современные бортовые компьютеры, по типу Multitronics — C340 и его аналоги могут также:
- Контролировать и заранее информировать водителя об очередном техосмотре, страховании автомобиля, выполняя тем самым функцию органайзера.
- Для самостоятельного изменения параметров включения вентилятора измените уведомления о достаточной температуре для прогрева мотора.

- Возможно подключение парктроника.
Обратите внимание, что для активации других расширенных функций, находящихся в вашем букмекере, может потребоваться его прошивка.
Принцип работы БК на ВАЗ-2114
Не штатный бортовой компьютер
Принцип работы бортового компьютера на первый взгляд кажется примитивным, однако на самом деле это технически сложное устройство, которое одновременно принимает, обрабатывает и при необходимости оповещает о наличии неисправностей. Функция оповещения происходит путем отображения на экране специальной иконки и подачи определенного звукового сигнала.
Краткое руководство пользователя
На все бортовые компьютеры, поставляемые на ВАЗ-2114, имеется свое руководство пользователя, и если его нет в бумажном варианте, то в Интернете его можно найти без труда, достаточно просто знать марку и модель устройства. Несмотря на то, что существует множество вариантов и моделей, их основной функционал в основном одинаков.
Показания бортового компьютера.
- Если вы только собираетесь приобрести БК, то вам следует знать подходит ли та или иная модель к ЭБУ вашего автомобиля. Как правило, вся информация уже есть у продавца, и сложностей в этом возникнуть не должно.
- Лучше, в первую очередь, при ознакомлении с бортовым компьютером уделить время символам аварийных команд и визуальным пиктограммам, появляющимся на дисплее.
- Обратите внимание на расположение кнопок, и правила работы с ними, чтобы быстро реагировать на изменение параметров в движении (на некоторых моделях БК клавиши могут блокироваться при определенной скорости автомобиля — прим.).
Коды ошибок ВАЗ-2114
Так как ЭБУ на всех ВАЗ-2114 одинаковые или, по крайней мере, похожие, записывать, а тем более запоминать их нет смысла, так как некоторые модели умеют не только отображать его на экране, но и озвучить все проблемы в машине…
Самый лучший вариант идентификации и выяснения неисправностей, будет распечатка кодов ошибок на ВАЗ-2114.
Взять их можно на официальных сайтах производителей БК для ВАЗ-2114, а ниже мы представим вам самые распространенные ошибки, встречающиеся на «четырнадцатых»:
Коды Описание 0102, 0103 Неверный уровень сигнала индикатора контроля массового расхода воздуха. 0112, 0113 Неверный сигнал индикатора температуры впускного воздуха — требуется замена элемента. 0115 — 0118 Неверный сигнал датчика температуры охлаждающей жидкости — требуется замена датчика. 0122, 0123 Помехи или неправильный сигнал указателя положения дроссельной заслонки — элемент желательно заменить. 0300 Бортовой компьютер (БК) выявил случайные или множественные пропуски зажигания — в этом случае автомобиль может не сразу завестись. 0201 — 0204 Обнаружен обрыв в цепи управления форсункой. 0325 Бортовой компьютер обнаружил обрыв в цепи детонационного устройства. 0327, 0328 Нарушение в работе датчика детонации — прибор подлежит замене. 0480 Вентилятор охлаждения вышел из строя — необходимо заменить элемент. 0505 — 0507 Имеются сбои в функционировании регулятора холостого хода, влияющие на число оборотов (меньше или больше). При появлении этого кода необходимо заменить регуляторы. 0615 — 0617 При диагностике обнаружен обрыв или короткое замыкание в цепи реле стартера. 230 Этот код ошибки означает поломку реле бензонасоса — устройство необходимо заменить как можно скорее. 1602 Один из самых распространенных кодов при диагностике БК на неисправности. Означает пропадание напряжения бортовой сети на электронном блоке управления. Что делать, если букмекер перестал работать
Бывает, что букмекер перестает работать или не передается информация, которую он должен передавать и анализировать. В первую очередь нужно обратить внимание на целостность электрической цепи. А именно предохранитель F3, отвечающий за его работоспособность, то следует проверить целостность проводов, которые идут на диагностическую колодку и подать на нее питание. О том, как правильно подключить бортовой компьютер к системе ВАЗ-2114, вы можете узнать в этой статье.
Нет смысла описывать сам процесс ремонта бортового компьютера, т. к. такие устройства не часто ломаются и не поддаются ремонту, поэтому внутри имеют технически сложные механизмы, требующие профессиональных инструментов и навыков.
Как установить и настроить бортовой компьютер на автомобиль ВАЗ 2115?
Работа двигателя автомобиля, как известно, зависит от работоспособности и состояния многих механизмов и датчиков.
А чтобы обеспечить их синхронную работу, позволяющую двигателю работать в полную силу, следите за бортовым компьютером (БК). Что такое БК, для чего он нужен и как установить бортовую ЭБУ на ВАЗ 2115. Ответы на эти вопросы вы найдете ниже.
Характеристика БК
Почти все современные автомобили оснащены этими устройствами. В результате существенных преимуществ, которые дает установка БК, многие отечественные автолюбители прибегают к установке этого устройства, автомобили которых не оборудованы компьютерами.
Деловая встреча, встреча
Обычный БК «Пятнашка» используется для:
- выдачи информации о работе и состоянии основных узлов на приборную панель;
- передача данных о работе определенных узлов в режиме реального времени;
- получение информации о параметрах маршрута;
- При необходимости с помощью этого прибора можно проверить состояние силового агрегата с последующим выводом комбинаций ошибок, присутствующих в его работе.

базовые настройки
Кратко об основных параметрах ЭБУ:
- Прибор демонстрирует скорость, с которой движется автомобиль. Также с его помощью можно определить остаток топлива в баке и время в пути на определенном интервале.
- BC показывает количество оборотов двигателя.
- Благодаря этому драйверу устройства вы всегда можете узнать о температуре в салоне автомобиля, а также о температуре двигателя.
- Прибор определяет расход топлива в конкретном районе, пройденные километры и количество километров, которое транспортное средство может перевести на оставшееся топливо.
- Кроме того, прибор позволяет определить уровень напряжения, присутствующего в бортовой сети 9Автомобиль 0088.
- Как было указано выше, с помощью авиаперсонала можно определить возможные неисправности, присутствующие в блоке питания.
- Еще одним параметром, определяемым компьютером, является цикличность циркуляции воздушного потока.

- Средняя скорость автомобиля.
- Данные о времени, когда необходимо будет произвести следующее ТО машины.
- Информация о необходимости изменения некоторых параметров в работе различных узлов авто.
- В зависимости от модели и данных, хранящихся в его памяти, устройство может рассчитать время, когда в следующий раз автовладелец заплатит за страховку.
- Различные данные от органайзера.
Возможные неисправности
Сначала рассмотрим признаки поломки БК:
- Отсутствуют сигналы о работе системы зажигания, впрыска или других исполнительных механизмов.
- Реакция на работу лямбда-контроллера, ИУ, датчика дроссельной заслонки и т.п. Нет.
- Нет связи с диагностическим оборудованием.
- Физический урон. выгорание радиоактивных элементов, повреждение проводников или корпусов и т.п. (автор видео. Павел Мялик).
Бортовой компьютер 2114
Штатный обзор Бортовой компьютер ВАЗ 2113.
2115 Показания бортового компьютера Как сбросить
Штатно
Бортовой Компьютер 2114 Настройка и КАК ОТКЛЮЧИТЬ БИП (зуммер)Штатно Бортовой компьютер 2114 НАСТРОЙКА И КАК ОТКЛЮЧИТЬ Писк (зуммер) Обзор и настройка штатного борт.
Что касается причин, то их может быть множество:
- Неправильная работа или наличие сбоев в работе высоковольтной составляющей системы зажигания. Проблема может быть связана с барабаном, высоковольтными кабелями или распределителем.
- Влага на блоке управления.
- Неправильное «прикуривание» автомобиля с изношенным аккумулятором. из автомобиля с работающим двигателем.
- Принятие ошибок при ремонте электрической части или установке противоугонной системы.
- Еще одна причина, по которой БК мог сломаться. это переплетение полярности при подключении аккумулятора, то есть плюс связан с минусом, а минус с плюсом.
- Включение пускового устройства при отключенной силовой шине.

- Если сварочные работы кузова завершены, причиной может быть электрод, попавший на проводку или датчики автомобиля.
Ошибки и их расшифровка
Основные символы ошибок:
- 2. слишком высокое напряжение сети;
- 3. были проблемы с указателем топлива;
- 4. имело место нарушение температурного режима двигателя;
- 6. двигатель перегрет, автомобиль необходимо остановить;
- 7. Слишком низкий уровень моторного масла в системе смазки;
- 8.в тормозной системе Произошла поломка;
- 9. аккумулятор разряжен.
Руководство по самостоятельному подключению
Краткая инструкция по установке и подключению бортового компьютера:
- В первую очередь необходимо отключить электрическую сеть автомобиля, это необходимо, так как в противном случае возможно короткое замыкание происходят во время соединения. Чтобы отключить питание, отсоедините аккумулятор.
- Сначала разберите автомагнитолу, а потом.
центральная консоль. Для консоли вы увидите место для БК, которое предусмотрено производителем. К этому месту подведена вся необходимая проводка. - Затем снимите заглушку. тогда вы должны увидеть жгут проводов, а также разъем. Вам необходимо подключить все необходимые штекеры к БК. В частности, речь идет о кабеле питания от бортовой сети, источнике питания при включении зажигания для запуска БК, питании от общего освещения, массы, а также контроллере уровня топлива. Также необходимо подключить диагностическую линию, иначе прибор не сможет диагностировать ошибки и отображать их на дисплее. Кроме того, после подключения устройство должно быть надежно закреплено. Это также важно, так как при некачественном креплении самолет будет подвержен вибрациям, возникающим при движении, а это, в свою очередь, может привести к его поломке.
- Переустановите центральную консоль с помощью радио. На этом процедура установки завершена. Теперь осталось только настроить БК в соответствии с инструкцией по эксплуатации и протестировать его (автор видео — канал flasher).

Разборка
Демонтаж устройства осуществляется по аналогичному принципу:
- Во-первых, для обесточивания бортовой сети необходимо отсоединить клеммы от аккумулятора.
- Затем снимается центральная консоль вместе с аудиосистемой.
- Через появившееся окно нужно будет отключить провода питания от компьютера.
- Затем устройство демонтируется, а центральная консоль с автомагнитолой устанавливается на место.
Для конкретных настроек эта процедура будет отличаться в зависимости от типа и модели компенсатора плавучести. Современный автомобильный рынок предлагает потребителям разные виды БК, отличающиеся ценой и функциональными возможностями, а также производителем. Соответственно, из-за этого принцип установки устройства может быть разным. Чтобы правильно настроить компьютер, необходимо внимательно изучить инструкцию по эксплуатации, в ней будут указаны все основные моменты этого процесса.
Кстати, часто бывает так, что бортовой компьютер выдает сигнал опасности совершенно необоснованно.
Причиной этого может быть процессор бортового компьютера или какой-то датчик, который работает некорректно. Помните, никто не застрахован от ошибок электроники. Тем не менее, в подавляющем большинстве случаев бортовой компьютер ВАЗ-2115 работает вполне корректно.
Представляем вашему вниманию наиболее распространенные коды ошибок с их расшифровкой:
- 2 — превышено напряжение бортовой сети;
- 3 — неправильно работает датчик уровня топлива;
- 4 — неисправен датчик, отвечающий за температурный режим двигателя;
- 5 — датчик температуры наружного воздуха передает предупредительные сигналы;
- 6 — перегрев двигателя;
- 7 — в системе смазки автомобиля очень низкое давление;
- 8 — обнаружены проблемы в тормозной системе;
- 9 — низкий заряд батареи.
Если во время движения на бортовом компьютере автомобиля появились цифры 4, 6 или 8, следует немедленно остановиться, устранить проблему и только после этого продолжить движение.
Но после этого требуется перезагрузка процессора. Ошибку можно сбросить, просто удерживая клавишу суточного пробега в течение нескольких секунд.
Что делать, если перестал работать бортовой компьютер на ВАЗ-2115
Иногда бывает и так, что при полной исправности автомобиля бортовой компьютер напрочь отказывается работать. Что делать в этом случае?
Конечно, вы можете попытаться решить проблему самостоятельно. Но все же, гораздо лучше, если этим занимается настоящий специалист. Именно он сможет достоверно определить причину неисправности устройства.
Но прежде чем идти в сервисный центр, первым делом нужно проверить предохранитель F3, который мог просто перегореть. Он установлен в цепи питания процессора ВАЗ-2115. Если после замены предохранителя бортовой компьютер по-прежнему не подает признаков жизни, можно также проверить разъемы к нему. Повторимся, что если вы не электрик, да и вообще не особо разбираетесь в электронике, эту задачу стоит доверить профессионалу.
Помните, любую неисправность, которую показывает бортовой компьютер, можно устранить, как и поломку самого бортового компьютера. Но, как говорится, лучше предотвратить проблему, чем потом ее решать. Поэтому каждый автомобиль следует содержать в исправном состоянии, вовремя проходить технический осмотр и заменять вышедшие из строя детали. Кроме всего прочего, лучше вообще не допускать поломки запчастей, а заменять их по мере износа. Только в этом случае управление автомобилем будет безопасным с технической точки зрения, а во время поездки не возникнет аварийных ситуаций, связанных с неправильной эксплуатацией автомобиля.
Исправность вашего автомобиля — залог безопасности водителя и пассажиров.
На автомобилях «Десятого семейства» часы или компьютер всегда устанавливаются рядом с блоком индикации. Сейчас такие ЭВМ называют «бортовыми компьютерами» (БК). Дисплей компьютера при выключенном зажигании показывает время, но это не единственная его функция! Перечислим все возможности бортового компьютера на ВАЗ-2112, а поможет нам в этом инструкция, поставляемая ВАЗом.
Таблицы скопированы из инструкции, что важно при настройке.
О какой букмекерской конторе идет речь? Ответ показан на видео.
Передняя панель представлена на фото ниже. Вам нужно запомнить основные клавиши: 1, 2, 3 и 5. Все функции разделены на три группы. Нажав кнопку 1, вы можете пролистать функции первой группы. То же самое относится и к другим клавишам.
Штатный БК для хэтчбека «Лада-112»
Вопрос, зачем нужна кнопка 5? Находясь в любой из трех групп, эта кнопка активирует дополнительные функции. Кстати, их количество равно двум.
Каждая группа имеет различные дополнительные функции.
Пример свайпа
При выключенном зажигании мы видим на дисплее часы. Попробуем включить зажигание и нажать клавишу 1. Саму кнопку можно нажимать сколько угодно раз — функции переключаются циклически. Их количество равно трем.
Функциональная группа «Время»
Если нужны дополнительные функции, нажмите кнопку 5.
Как пользоваться штатным бортовым компьютером на ВАЗ-2112 мы рассмотрели, но инструкция подходит для любой «Десятки».
Работа БК в разных режимах
Выше описано, как использовать БК в режиме «Время». Группа «Время» первая, но есть еще две — «Топливо», «Путь». Мы даем им столы.
Функциональная группа «Топливо»
Выше приведена таблица для кнопок 2 и 5.
Функциональная группа «Путь»
Здесь показаны функции, активируемые кнопками 3, 5.
Инструкции по программированию
Мы изменим различные настройки. А еще попробуем включить сигнализацию, изменить яркость подсветки и т.д. Таким образом, компьютерное программирование на ВАЗ-2112 относится и к эксплуатации.
Настройка датчика уровня топлива
Бак изначально пуст. Включите функцию «Уровень топлива» (2-5) и нажмите кнопку 4 более чем на две секунды. Далее выполняем действия:
- Нажимаем кнопку 3 на одну секунду до появления звукового сигнала;
- Заливаем в бак три литра топлива.
Подождите 10-20 секунд и повторите шаг 1; - Повторяйте шаги 1 и 2, пока не будет заполнено 39 литров.
Активируем сигнал превышения скорости
Нажатием кнопки 3 включаем функцию «Средняя скорость». Нажмите кнопку 4. Далее с помощью кнопок 5 и 6 установите необходимые цифры. Наконец, нажмите кнопку 4.
Чтобы отключить опцию, используйте высокое пороговое значение: 190 или 200 км/ч.
Изменение яркости подсветки
Используем функцию 1-3 «Время с остановками». Нажмите кнопку 4. Используйте кнопки 5 и 6 для регулировки. Нажать кнопку 4.
Будильник
Перейти к опции «Будильник» (дополнительная функция в списке «Часы»). Нажать кнопку 4. Далее установить значение часов (клавиши 5 и 6), нажать кнопку 4, установить значение минут (клавиши 5 и 6). При нажатии кнопки 4 включается сигнализация.
Будильник в машине вещь нужная
Осталось разобраться как отключить будильник.
Выполните все шаги, чтобы установить час, а затем нажмите кнопку 1. Будильник должен отключиться!
Как настроить календарь и часы
Мы подошли к самой сложной главе. Перейдем непосредственно к действию:
Для быстрой настройки выполните шаги 1 и 2. Если затем нажать кнопку 1, часы будут округлены с 13:57 до 14:00. Или иначе: было 14:05, а станет 14:00.
Наш редакционный 2112 с БК Gamma GF 212. Нас полностью устраивает
Самый популярный нештатный патрон на ВАЗ-2110 — Gamma GF 212.
Его стоимость около 2500 рублей … Установка проста, нужно только подключиться к К-линии в диагностическом разъеме и подвести провода питания.
Есть такие полезные функции, как задувание свечей и многое другое. Мы можем только рекомендовать его от себя среди большого разнообразия моделей на рынке.
Бортовой компьютер (БК) — автоматизированная система управления транспортным средством. Существует несколько видов БК, для того чтобы узнать какой тип установлен на вашем автомобиле, необходимо прочитать содержимое наклейки на устройстве.
В зависимости от типа двигателя выбираются соответствующие типы БК. Больше всего автоматизированных систем управления выпускается для инжекторных двигателей автомобилей. Самым универсальным бортовым компьютером для ВАЗ 2114 можно считать мультитроник.
Назначение бортового компьютера
Те, кто установил в свой автомобиль бортовой компьютер, а именно так называется это новшество, обеспечивающее дополнительный контроль, считают, что его функции способны удовлетворить запросы даже заядлого автолюбителя. На первый взгляд, это электронное устройство демонстрирует те характеристики, которые были представлены до него на панели управления различных моделей ВАЗ, в том числе и 2114-й. В каждом автомобиле есть часы, а также спидометр (измеритель скорости), тахометр (показывает обороты двигателя), одометр (отвечает за пробег).
Они, тем не менее, вполне гармонично красуются перед глазами водителя, оформленные в надлежащем виде. Да и другие параметры здесь присутствуют: сколько топлива в баке, могут быть даже показания термометра, отображающие показатели как внешнего, так и внутреннего состояния воздуха.
Все сделано по самым высоким стандартам автодизайна. Но системы управления (бортовой компьютер) — это не просто разные индикаторы, собранные на одном экране.
Отличия БК от пульта управления
Опытные водители знают, что спидометр просто пересчитывает обороты двигателя в скорость, и стоит только поменять колеса на больший диаметр, как скорость возрастет, хотя индикатор будет работать «по старинке». Чтобы не попасть впросак на очередном посту ГИБДД, без БК не обойтись. Но многое остается неучтенным простыми хомутами, и в дальней дороге будут уместны такие факторы, как фактический и средний расход топлива, информация об уже пройденных километрах, о количестве израсходованного топлива и так далее. Эти параметры ВАЗ 2114 можно рассчитать, но перед этим стоит водитель, который в первую очередь обязан следить за дорогой, а не заниматься расчетами.
«Умный» автомобиль 2114 сам будет следить за тем, чтобы машина не перегревалась в жару, а самый продвинутый из бортовых компьютеров — даже за опасностью обледенения в морозы.
Компьютер также сообщит о напряжении внутри системы двигателя. С таким помощником поездка будет намного безопаснее, как на короткие, так и на дальние расстояния. Главное не игнорировать предупредительные сигналы от вашего компьютера.
Может показаться, что на плате появился индикатор, который начал считать индикаторы. Но на самом деле данные о работе оборудования автомобиля были известны и раньше, просто не отображались перед водителем. Однако зачем понадобилось превращать салон легковушки в кабину пилота? Подключение бортового компьютера (бортового компьютера) ко всем датчикам, существующим внутри автомобиля, обработка полученных данных и представление их в удобной для водителя форме – вот основная задача, которая возложена на БК.
Задача Бортового Компьютера не только собирать информацию с датчиков автомобиля, но и обрабатывать ее, корректировать, анализировать и отображать в удобном для водителя виде.
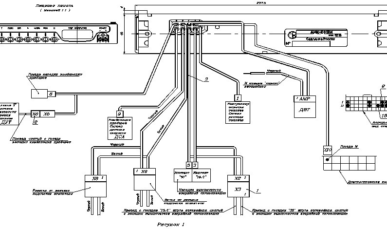
Подключение бортового компьютера
Модель автомобиля ВАЗ 2114 уже оборудована подготовленным местом для установки бортового компьютера.
Как правило, ей очень подходит компьютер «Мультитроникс» или «Штат». Многие автомобилисты, испытавшие на себе все их прелести, рекомендуют остановить свой выбор на этих марках. Тем более, что есть варианты этого аппарата с цветным экраном — на любителя. Но это не более чем дополнительное удобство и, кроме «красоты», ничем не отличается от своих предшественников.
Для подключения бортового компьютера потребуется выполнить ряд обязательных операций:
- В первую очередь следует подключить само устройство к источнику питания. Для этого используется d.C. +12В имеющееся на ВАЗе.
- Для того, чтобы БК запускался автоматически одновременно с включением двигателя, он должен быть подключен к питанию, используемому для розжига двигателя. Если подключить к электрическому источнику габаритного света, экран компьютера будет немного «тусклым», что очень удобно в темное время суток.
- Необходимо обязательно подключить заземление.
- Подавать или нет сигнал датчика уровня топлива (ДУТ) зависит от модели используемого БК.
Некоторые из них сами теоретически считают, сколько его уже израсходовано, в зависимости от показателей мгновенного расхода топлива и его изначального наличия в баке. - Так же осталось подключить диагностическую линию контроллера K-line.
При отсутствии колодки в бортовом компьютере
Как правило, для всех этих процедур достаточно подключения стандартного четырехконтактного разъема с переходниками, которые идут в комплекте с бортовыми компьютерами. Если он отсутствует, проблем тоже быть не должно. Общее питание можно «позаимствовать» от прикуривателя, автозапуск — от замка зажигания, «глушитель/габариты» — от подсветки того же прикуривателя, вес — от кузова или опять же от прикуривателя.
Во избежание неприятностей при вышеописанных действиях, следует отключить массу автомобильного аккумулятора.
Сигнал с датчика уровня топлива (ДУТ) снять с провода, согласно схеме подключения конкретного автомобиля ВАЗ, а также подключить диагностическую линию.

д.;


Например, для ВАЗ-2110 бортовые компьютеры «Мультитроникс» выпускаются отдельно и ориентированы на ВАЗ-2109.и модели ВАЗ-2108 на старой панели приборов. Такие устройства обладают большей эффективностью и функциональностью и устанавливаются в приборную панель автомобиля.
руб.



Взять их можно на официальных сайтах производителей БК для ВАЗ-2114, а ниже мы представим вам самые распространенные ошибки, встречающиеся на «четырнадцатых»:




центральная консоль. Для консоли вы увидите место для БК, которое предусмотрено производителем. К этому месту подведена вся необходимая проводка.
Подождите 10-20 секунд и повторите шаг 1;
Некоторые из них сами теоретически считают, сколько его уже израсходовано, в зависимости от показателей мгновенного расхода топлива и его изначального наличия в баке.